EasyManua.ls Logo

Festo EduKit PA Basic - RI-Fließbild Edukit PA Basic

Festo EduKit PA Basic
Print Icon
To Next Page IconTo Next Page
To Next Page IconTo Next Page
To Previous Page IconTo Previous Page
To Previous Page IconTo Previous Page
Loading...
20
© Festo Didactic 746310
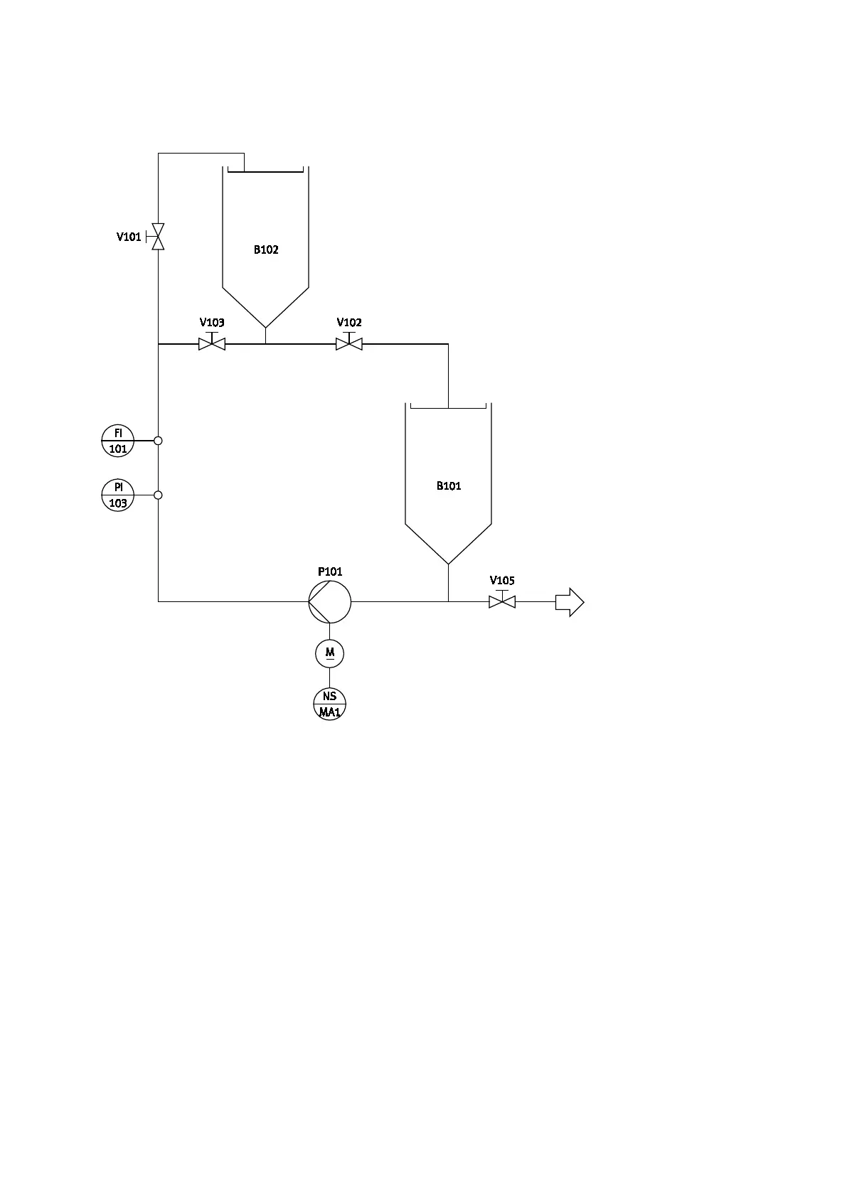
10 RI-Fließbild EduKit PA Basic
RI-Fließbild EduKit PA Basic, kompletter Aufbau

Table of Contents

Related product manuals