EasyManua.ls Logo

Festo EduKit PA Basic - Diagrama de Flujo de Tuberías E Instrumentos, Edukit PA Basic

Festo EduKit PA Basic
Print Icon
To Next Page IconTo Next Page
To Next Page IconTo Next Page
To Previous Page IconTo Previous Page
To Previous Page IconTo Previous Page
Loading...
60
© Festo Didactic 746310
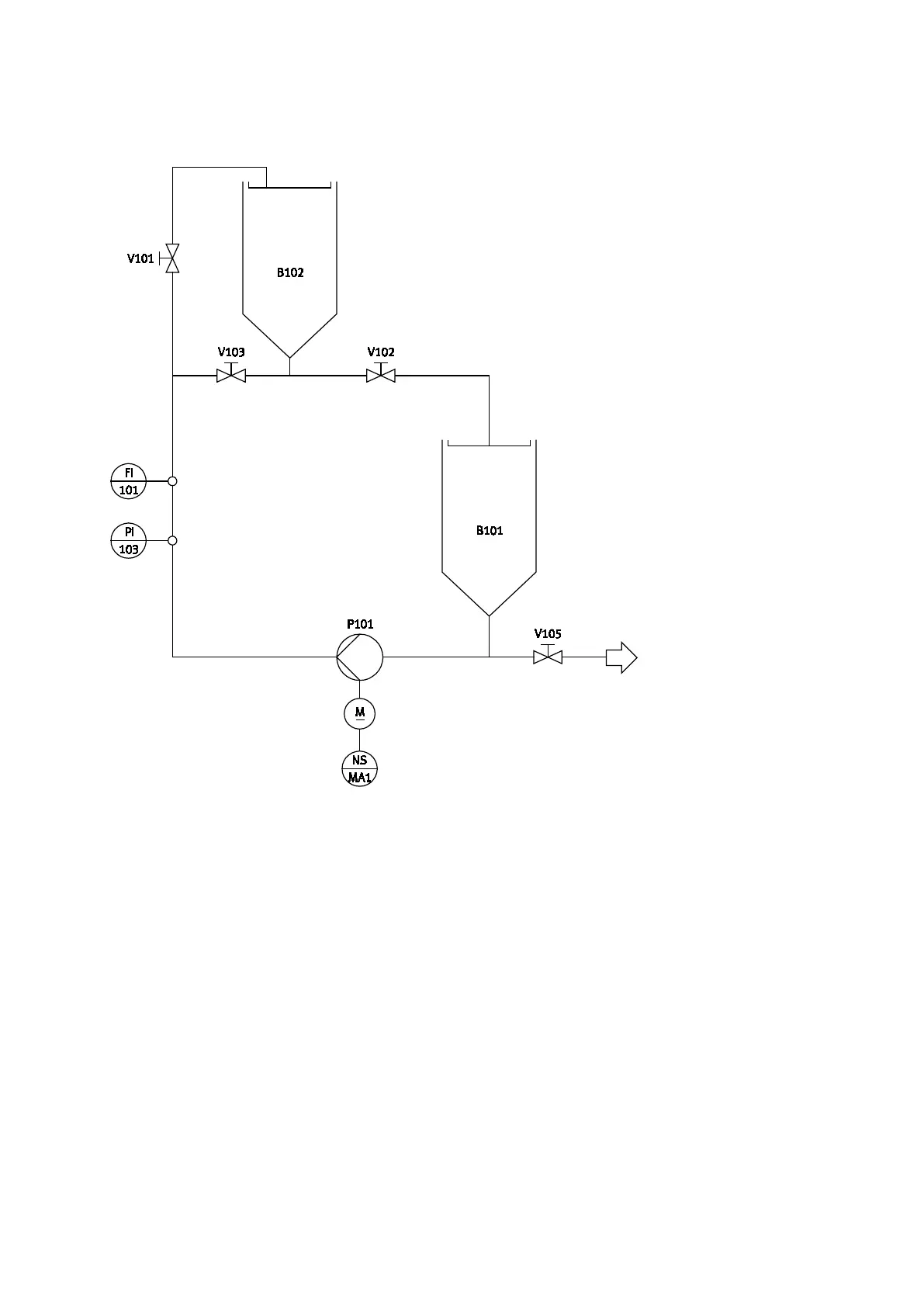
10 Diagrama de flujo de tuberías e instrumentos, EduKit PA Basic
Diagrama de flujo de tuberías e instrumentos, EduKit PA Basic; montaje completo

Table of Contents

Related product manuals