EasyManua.ls Logo

Festo EduKit PA Basic - Schéma TI de Ledukit PA Basic

Festo EduKit PA Basic
Print Icon
To Next Page IconTo Next Page
To Next Page IconTo Next Page
To Previous Page IconTo Previous Page
To Previous Page IconTo Previous Page
Loading...
80 © Festo Didactic 746310
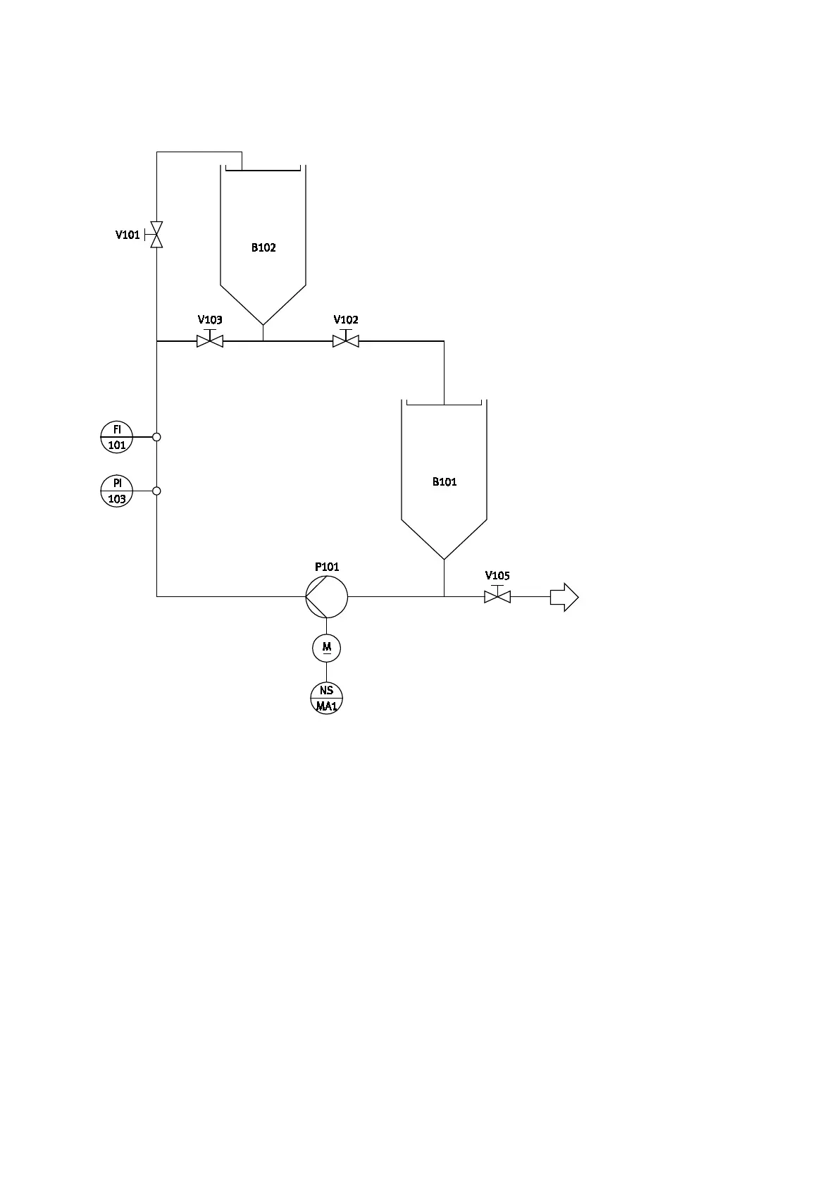
10 Schéma TI de l'EduKit PA Basic
Schéma TI de l'EduKit PA Basic, configuration complète

Table of Contents

Related product manuals