EasyManua.ls Logo

Festo EduKit PA Basic - Schéma TI de Ledukit PA Advanced

Festo EduKit PA Basic
Print Icon
To Next Page IconTo Next Page
To Next Page IconTo Next Page
To Previous Page IconTo Previous Page
To Previous Page IconTo Previous Page
Loading...
© Festo Didactic 746310
81
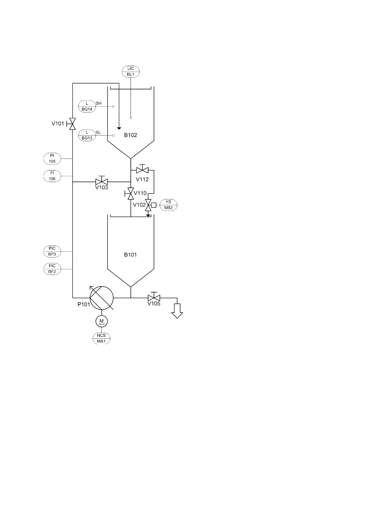
11 Schéma TI de l'EduKit PA Advanced
Schéma TI de l'EduKit PA Advanced, configuration complète

Table of Contents

Related product manuals