EasyManua.ls Logo

Festo EduKit PA Basic - ID Flow Diagram, Edukit PA Basic

Festo EduKit PA Basic
Print Icon
To Next Page IconTo Next Page
To Next Page IconTo Next Page
To Previous Page IconTo Previous Page
To Previous Page IconTo Previous Page
Loading...
40
© Festo Didactic 746310
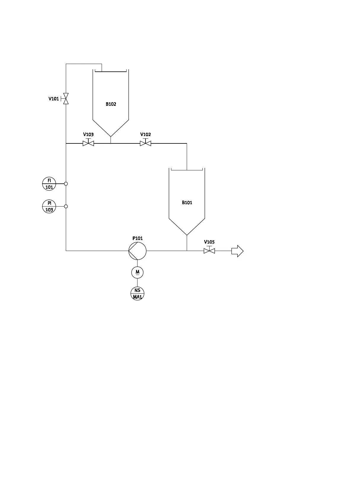
10 P&ID flow diagram, EduKit PA Basic
P&ID flow diagram, EduKit PA Basic, complete setup

Table of Contents

Related product manuals