EasyManua.ls Logo

Festo EduKit PA Basic - RI-Fließbild Edukit PA Advanced

Festo EduKit PA Basic
Print Icon
To Next Page IconTo Next Page
To Next Page IconTo Next Page
To Previous Page IconTo Previous Page
To Previous Page IconTo Previous Page
Loading...
© Festo Didactic 746310
21
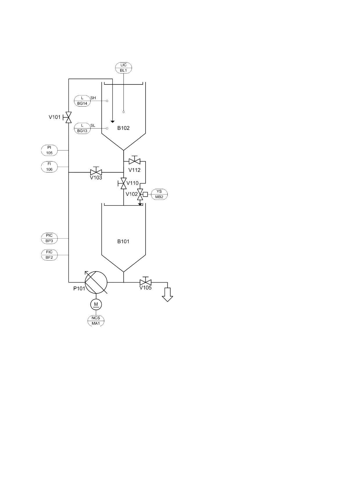
11 RI-Fließbild EduKit PA Advanced
RI-Fließbild EduKit PA Advanced, kompletter Aufbau

Table of Contents

Related product manuals