EasyManua.ls Logo

Festo EduKit PA Basic - Diagrama de Flujo de Tuberías E Instrumentos, Edukit PA Advanced

Festo EduKit PA Basic
Print Icon
To Next Page IconTo Next Page
To Next Page IconTo Next Page
To Previous Page IconTo Previous Page
To Previous Page IconTo Previous Page
Loading...
© Festo Didactic 746310 61
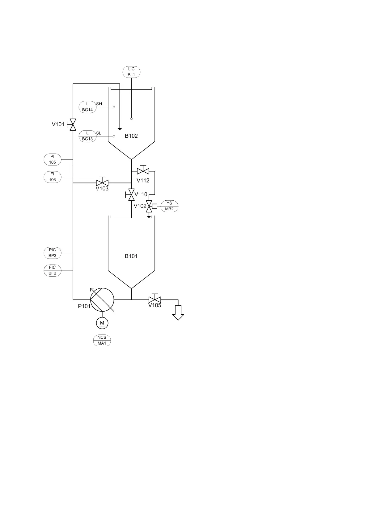
11 Diagrama de flujo de tubeas e instrumentos, EduKit PA Advanced
Diagrama de flujo de tuberías e instrumentos, EduKit PA Advanced; montaje completo

Table of Contents

Related product manuals