EasyManua.ls Logo

Fimar FME/4 - Page 241

Fimar FME/4
Print Icon
To Next Page IconTo Next Page
To Next Page IconTo Next Page
To Previous Page IconTo Previous Page
To Previous Page IconTo Previous Page
Loading...
IDM-34601501600.pdf
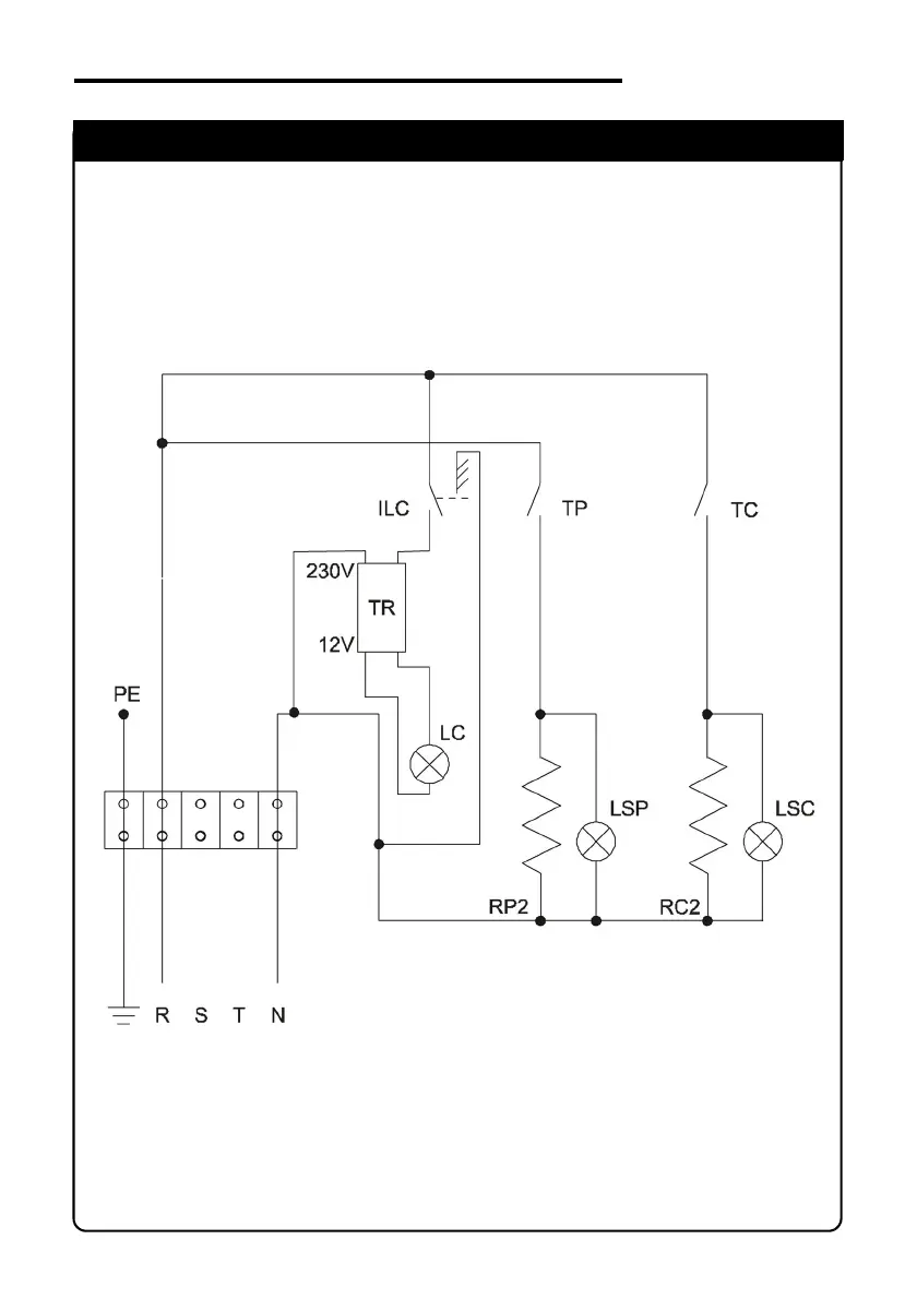
SCHEMA ELETTRICO
ELECTRIC DIAGRAM
FME/4 - FME/6 (230V - 1 Phase)

Table of Contents

Related product manuals