EasyManua.ls Logo

Garland ST286-E - Page 34

Garland ST286-E
76 pages
Print Icon
To Next Page IconTo Next Page
To Next Page IconTo Next Page
To Previous Page IconTo Previous Page
To Previous Page IconTo Previous Page
Loading...
Part # 1382683 (01/08)Page 34
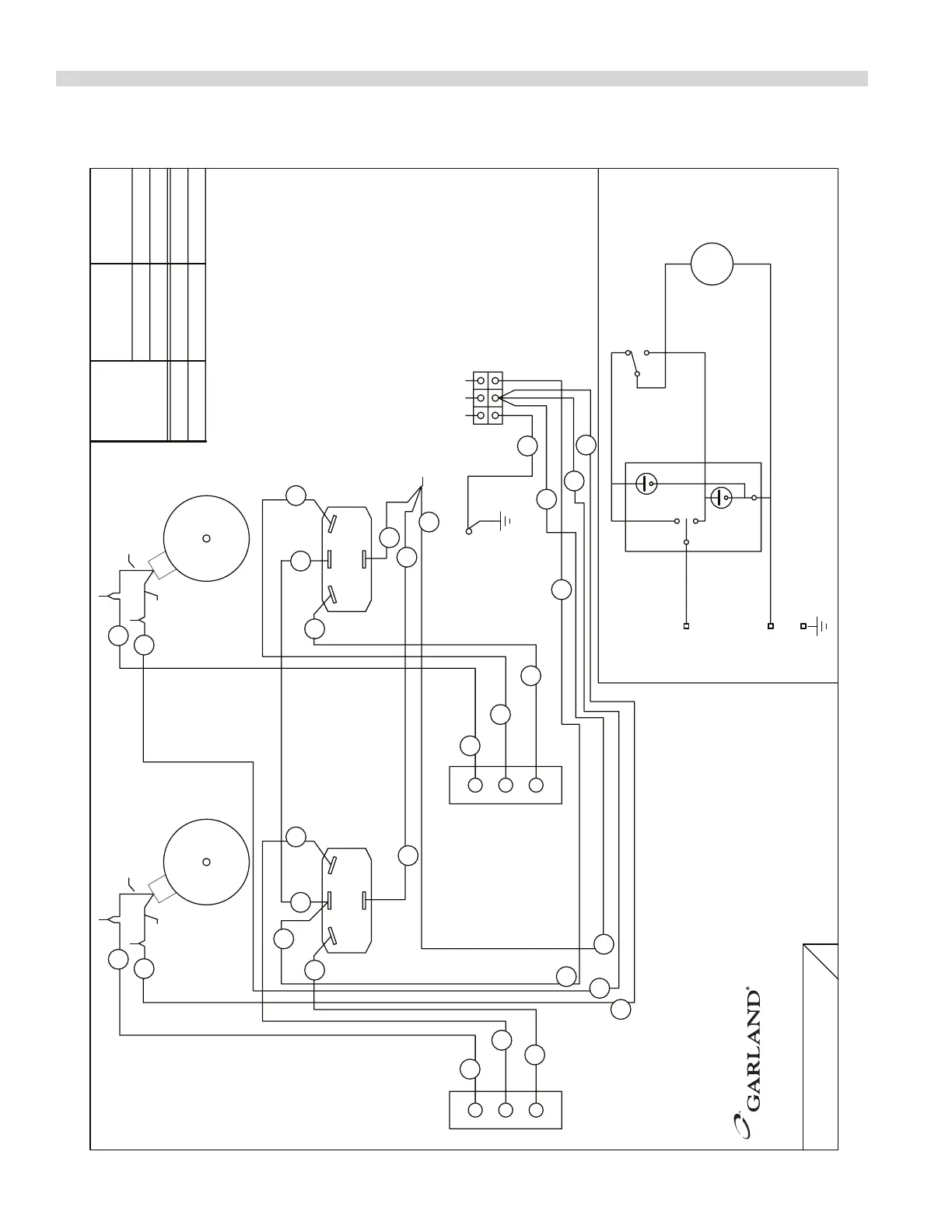
WIRING DIAGRAMS Continued
MODEL
KW (h.p.)
TOTAL LOADING
NOMINAL AMPS
BLACK
WHITE
M~
L1
N
E
COOK
COOL
OFF
NO
NC
SWITCH POSITION
DOOR CLOSED
COM
SCHEMATIC - ONE OVEN SHOWN
MOTOR
DOOR SWITCH
COOK/COOL SWITCH
COMMON
NORMALLY OPEN
NORMALLY CLOSED
WHITE
BLACK
MOTOR
DOOR SWITCH
NORMALLY OPEN
NORMALLY CLOSED
COMMON
COOK/COOL SWITCH
WHITE
BLACK
ENL1
0.8
(2/3)
3.4
MISSISSAUGA, ONTARIO, CANADA
COMMERCIAL RANGES LIMITED
230 VOLTS, 3.4 AMPS, 1 PHASE
MODEL
15
16
26
29
25
28
32
H280 RC2
26
27
31
14
25
13
15 27
28
29
16
30
30
31
14
13
11
11
16
23
11
30
26
H280 RC2
230V
230V
DRAWN APR/17 2006
4521471
:
DWG

Table of Contents

Related product manuals