EasyManua.ls Logo

General Climate CU-S05CR - Page 16

General Climate CU-S05CR
57 pages
Print Icon
To Next Page IconTo Next Page
To Next Page IconTo Next Page
To Previous Page IconTo Previous Page
To Previous Page IconTo Previous Page
Loading...
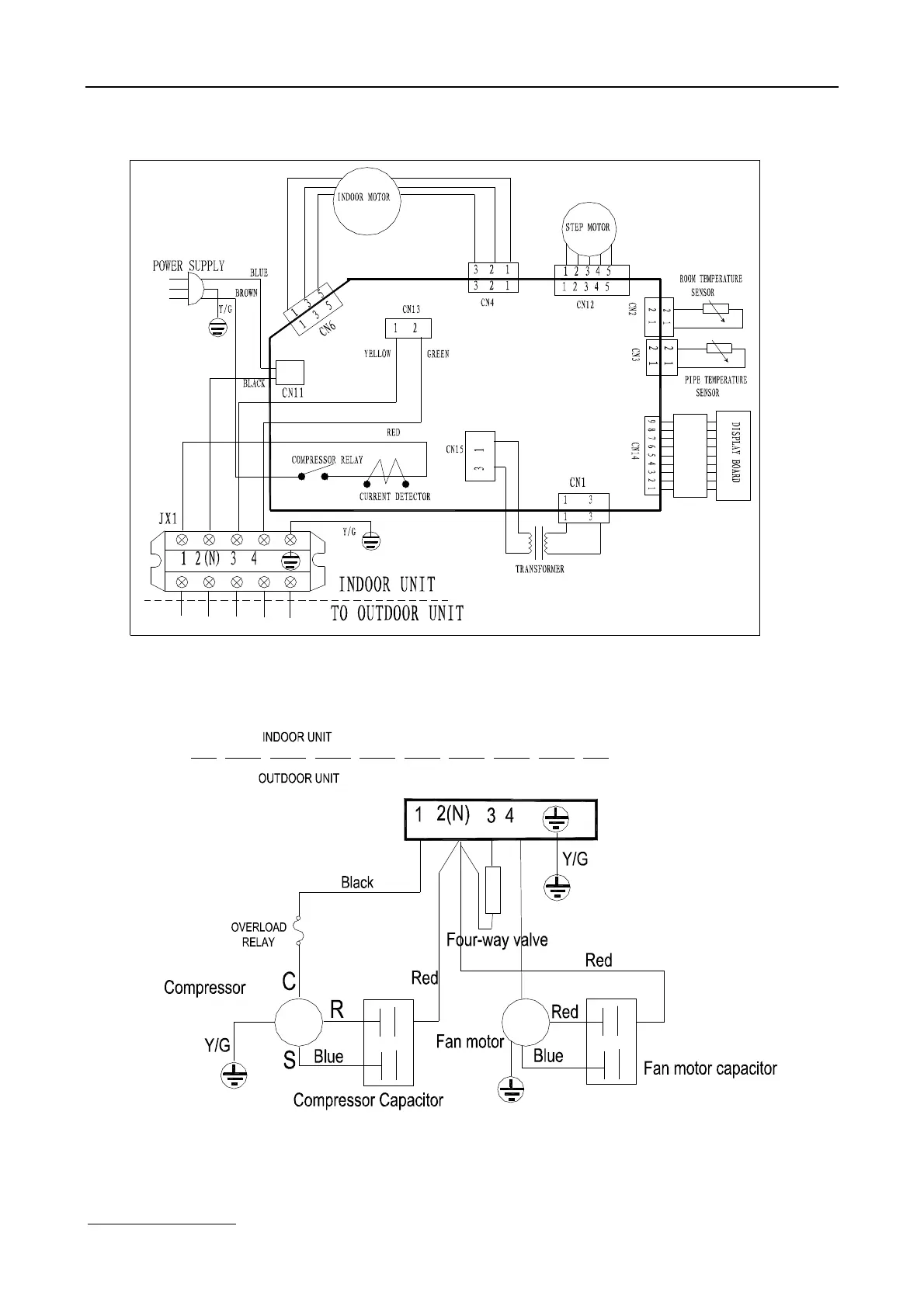
www.generalclimate.com 13 Wall-Mounted Split Type
7.2.2 GC/GU-S07HR, GC/GU-S09HR, GC/GU-S12HR

Related product manuals