EasyManua.ls Logo

General Climate CU-S05CR - Page 17

General Climate CU-S05CR
57 pages
Print Icon
To Next Page IconTo Next Page
To Next Page IconTo Next Page
To Previous Page IconTo Previous Page
To Previous Page IconTo Previous Page
Loading...
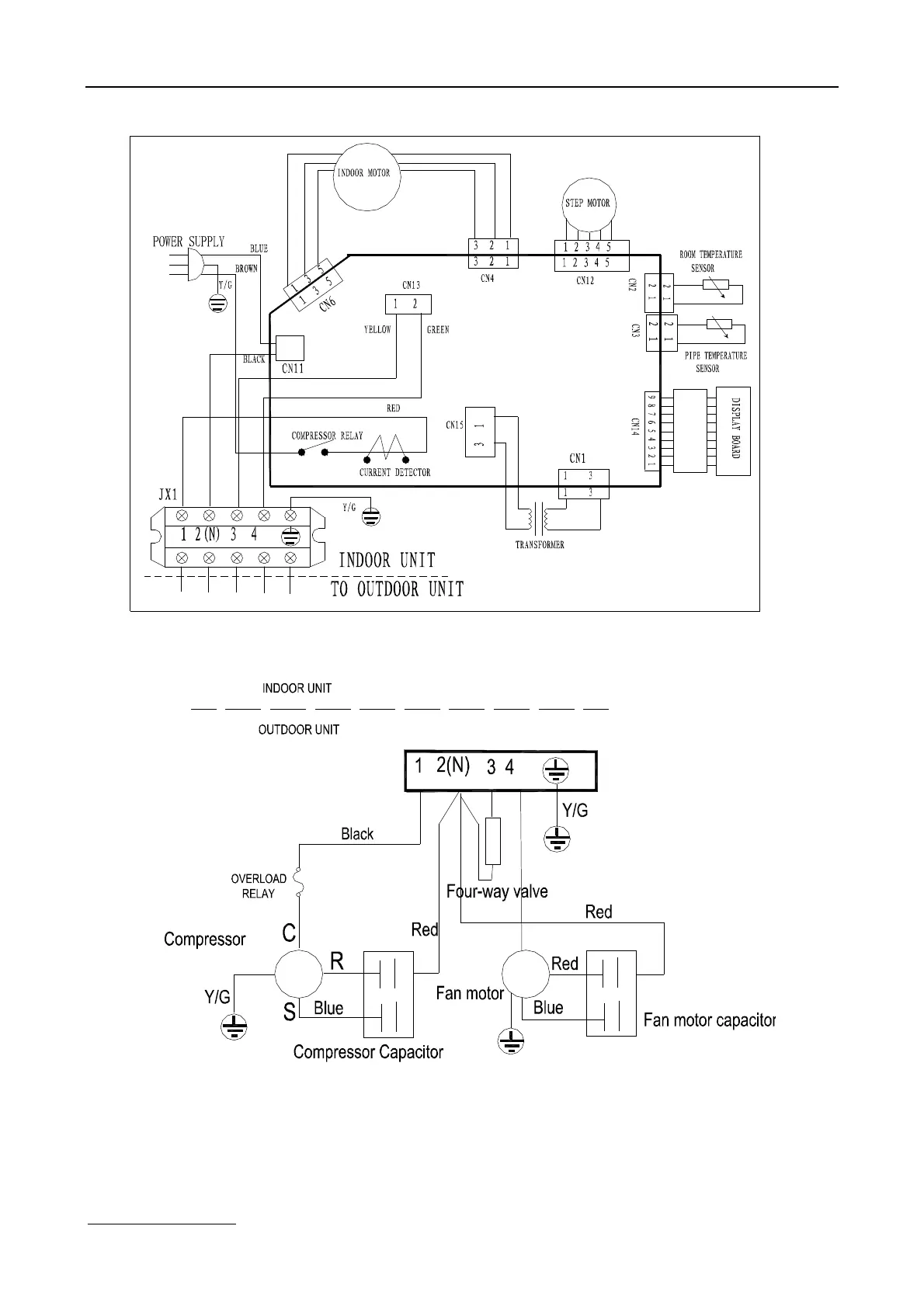
www.generalclimate.com 14 Wall-Mounted Split Type
MSG-18HR

Related product manuals