EasyManua.ls Logo

Lamtec F130I - F130 I Connection Diagram 120 V Device

Lamtec F130I
46 pages
Print Icon
To Next Page IconTo Next Page
To Next Page IconTo Next Page
To Previous Page IconTo Previous Page
To Previous Page IconTo Previous Page
Loading...
37
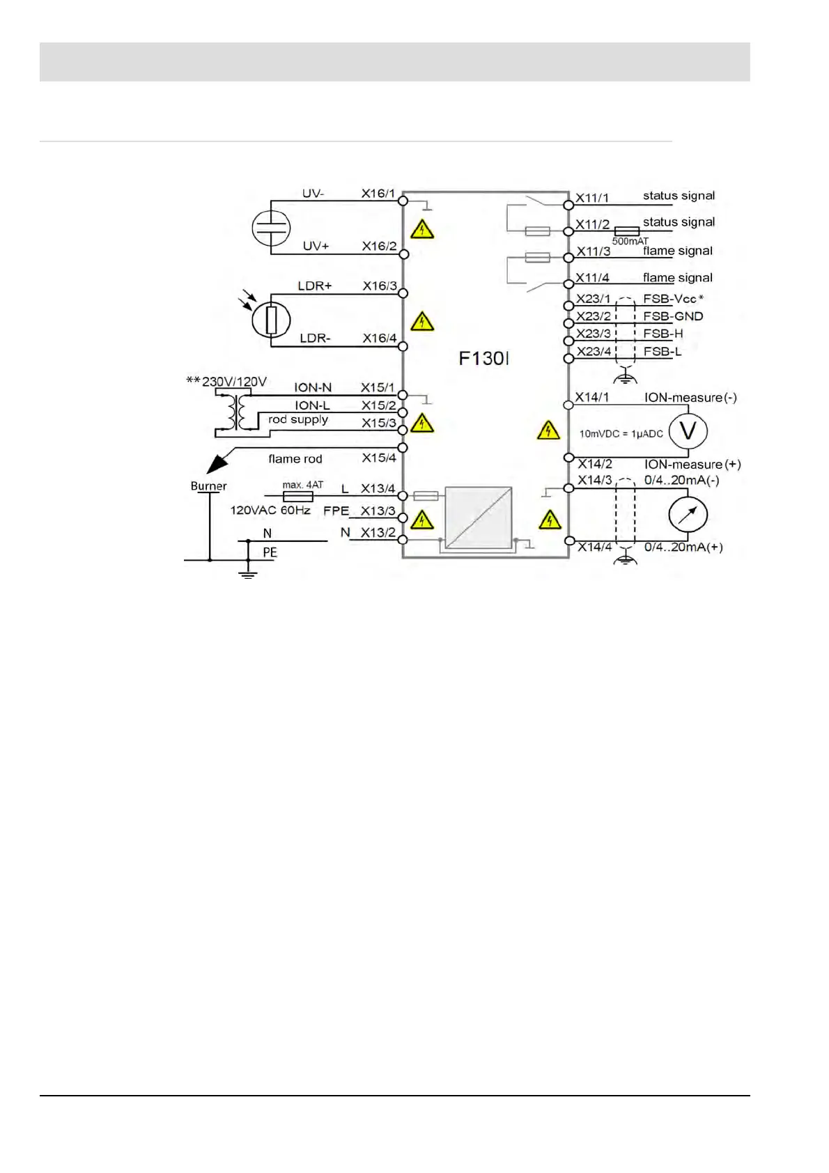
11 Appendix
11.2.2 F130I connection diagram 120V device
Fig. 11-4 F130I connection diagram 120V device
*FSB currently no function
** or without transformer, such as 230V device

Related product manuals