EasyManua.ls Logo

Lenze E82MV152_4B

Lenze E82MV152_4B
270 pages
To Next Page IconTo Next Page
To Next Page IconTo Next Page
To Previous Page IconTo Previous Page
To Previous Page IconTo Previous Page
Loading...
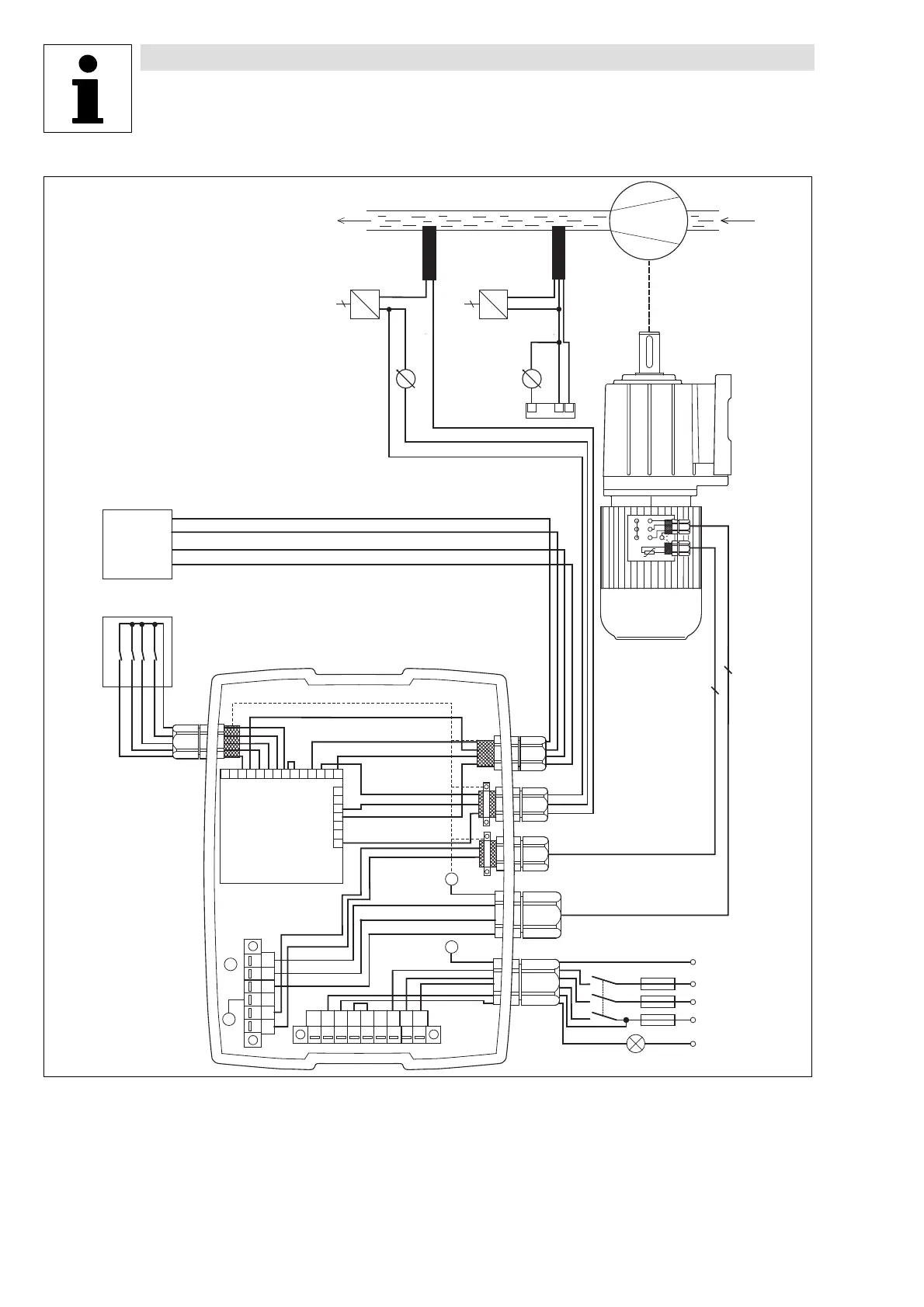
Application examples
Pressure control
13−4
L
EDB82MV752 EN 5.2
UP
DOWN
H/Re
X3
CINH
PE
W
2
U
2
V
2
U
PE
1
V
1
W
1
PE
PE
K11
K12
BR0
K14
BR1
BR2
L1
L2
L3
X1
PET2T1
WV U
X2
PE
2
4
+5V
A2
A1
7
7
A4
20
28
E1
E2
E3
E4
E5
E6
59
9
1I
2U1U
2I
62 63
0 ... 20 mA
0 ... 20 mA
+
+
-
-
0 ... +10 V
0 ... +10 V
SPS
GND
JOG1
TRIP
4 ... 20 mA
L1
F1
K1
L2
L3
N
+-
~
2
+-
~
2
62
1U
7
Metallic cable glands
Mains contactor
Analog display for actual pressure value
External power supply
2 conductor pressure sensor
3 conductor pressure sensor
Pump
Light on = ready for operation
, : use one pressure sensor only
Fig. 13−1 Principle wiring of a pressure control

Table of Contents

Related product manuals