EasyManua.ls Logo

Manitowoc Indigo Series - I0500

Manitowoc Indigo Series
350 pages
Print Icon
To Next Page IconTo Next Page
To Next Page IconTo Next Page
To Previous Page IconTo Previous Page
To Previous Page IconTo Previous Page
Loading...
Part Number Preliminary 6/11 337
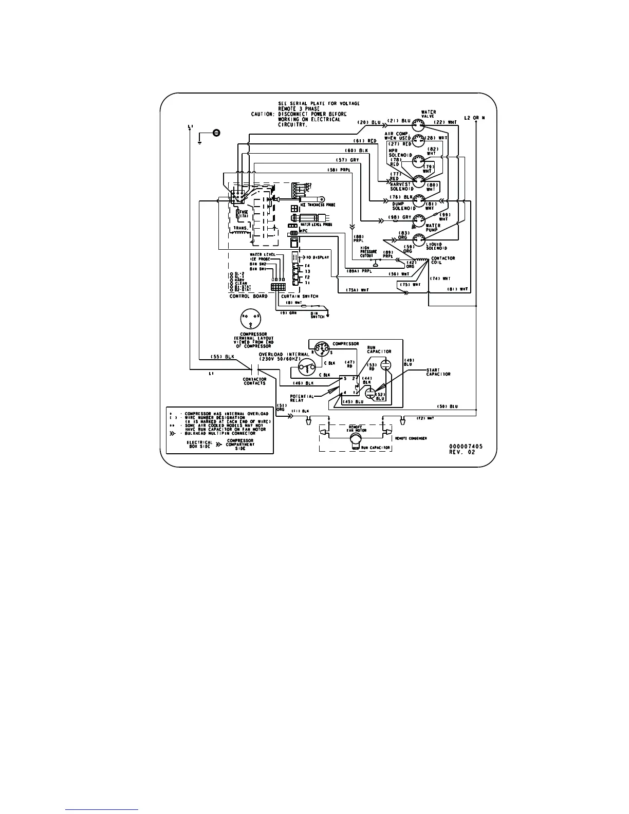
I0500
Remote Air-cooled - 1Ph

Table of Contents

Other manuals for Manitowoc Indigo Series

Related product manuals