EasyManua.ls Logo

MARCOLIN Ecotype - Chapter 6 Enclosures; Reference Diagram for Electrical Connections

Default Icon
55 pages
Print Icon
To Previous Page IconTo Previous Page
To Previous Page IconTo Previous Page
Loading...
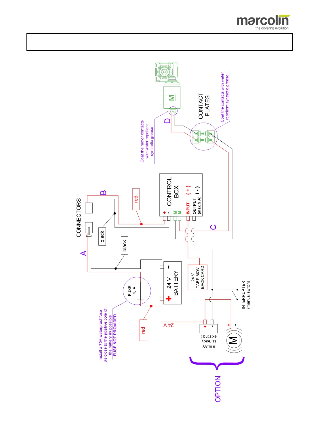
Installation manual - Ecotype - 55
C
C
h
h
a
a
p
p
t
t
e
e
r
r
6
6
ENCLOSURES
6.1 Reference diagram for electrical connections

Table of Contents