EasyManua.ls Logo

Megger Three-Phase TTR - Three-Phase Transformer Connections

Megger Three-Phase TTR
70 pages
Print Icon
To Next Page IconTo Next Page
To Next Page IconTo Next Page
To Previous Page IconTo Previous Page
To Previous Page IconTo Previous Page
Loading...
M
AVTMTTR330 Rev 3 March 2010
14
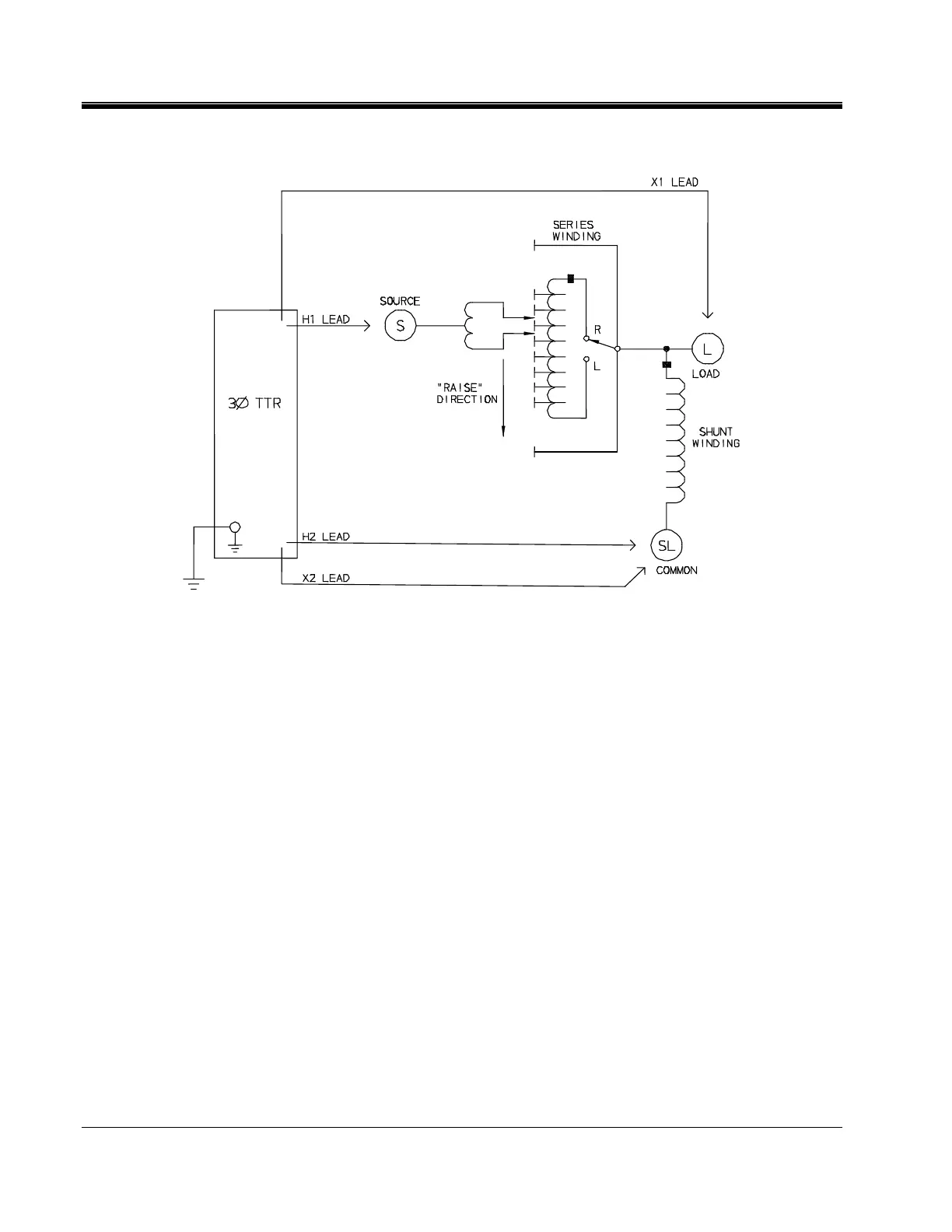
Figure 4-4. Setup for Testing Single-Phase, Type B (Inverted Design) Step Voltage Regulator
Three-Phase, Two-Winding Transformers
Perform the following setup procedure for three-phase, two-winding
transformers:
1. With the ON/OFF Switch in the OFF position, make the circuit
connections as described in Section 3.
2. Connect the H and X test cables to the respective H and X receptacles of the
TTR330. Make sure that the connectors are securely fastened (using
clockwise rotation) to the receptacles.
3. Connect the heavy-duty clamps marked H0, H1, H2, and H3 of the test lead
to the corresponding (high-voltage winding) terminals of the transformer
under test. Refer to Table 4-2 for test lead markings. With delta connected
windings, H0 is not used. With wye connected windings, a neutral
connection for H0 is normally available.
4. Connect the heavy-duty clamps marked X0, X1, X2, and X3 of the test lead
to the corresponding (low-voltage winding) terminals of the transformer
under test. Refer to Table 4-2 for test lead markings. With delta connected
windings, X0 is not used. With wye connected windings, a neutral connection
for X0 is normally available.

Table of Contents

Related product manuals