EasyManua.ls Logo

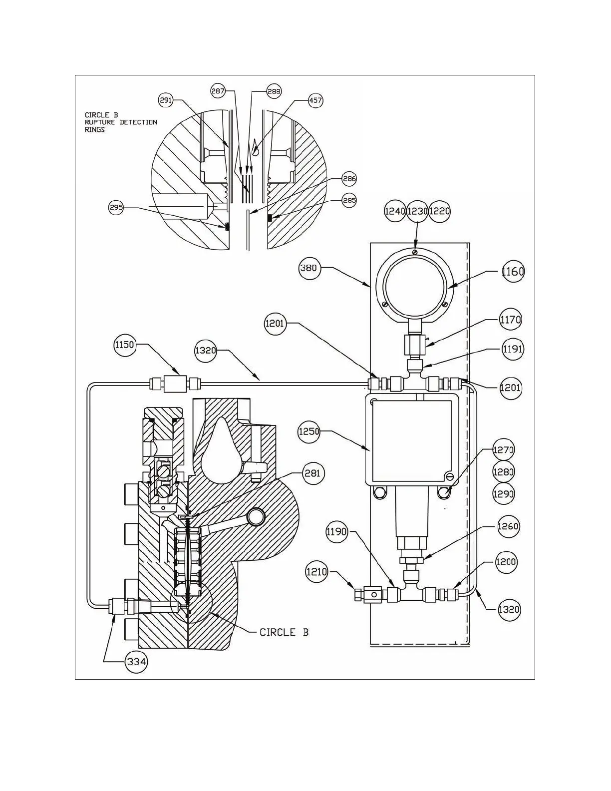
Milton Roy mRoy XT - FIGURE 16. XW Liquid End with Rupture Detection (Sheet 1 of 2) (102-2402-000)

Milton Roy mRoy XT
60 pages
Print Icon
To Next Page IconTo Next Page
To Next Page IconTo Next Page
To Previous Page IconTo Previous Page
To Previous Page IconTo Previous Page
Loading...
50
Figure 16. XW Liquid End With Rupture Detection (Sheet 1 of 2) (102-2402-000)

Table of Contents

Related product manuals