EasyManua.ls Logo

Monaco Cayman 2006 - Dead Chassis Battery

Default Icon
300 pages
Print Icon
To Next Page IconTo Next Page
To Next Page IconTo Next Page
To Previous Page IconTo Previous Page
To Previous Page IconTo Previous Page
Loading...
36 • Section 2 — Driving & Safety Cayman 2006
Dead Chassis Battery
A weak or discharged battery will not supply the amount of CCA (Cold Cranking Amps) necessary to initiate
the required voltage to start the engine. If the engine fails to crank, or cranks slowly due to a weak chassis battery,
there are electrical backup systems in place that may increase chassis battery voltage.
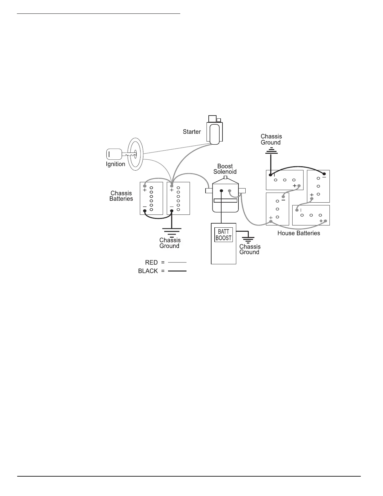
Jump Starting Using the Battery Boost Switch:
The Battery Boost switch, located on the dash, engages a heavy-duty solenoid to electrically connect the
house batteries to the engine battery in the event the engine will not crank or cranks slowly. The solenoid is
designed for short-term high current intermittent use. Engaging the boost solenoid for an extended period will
damage the solenoid.
• With the ignition key OFF, press and hold the Battery Boost switch for ten seconds. After ten seconds,
continue to hold the switch down and turn ON the ignition. Observe the battery volt gauge on the dash - it
should read at least 12 Volts. If voltage is suffi cient, try to start the engine.
• If the engine fails to crank, or does not crank fast enough, discontinue the attempt. Continued attempts will
only diminish any remaining surface charge in the chassis battery and end future alternative attempts.
• Next, start the generator. This may require using the Battery Boost switch for the generator to start from
the engine battery. Once the generator is operating, the electrical combination of the generator, inverter
and battery maintainer will charge the batteries.
Allow the generator to run approximately ½ hour before attempting to start the engine.
After ½ hour of generator operation, leave the generator ON and hold down the Battery Boost switch for
one minute. Release the switch for one minute, then press the switch again for one minute. Alternate this
cycle three to fi ve times to avoid overheating the Boost solenoid.
• Next, hold the switch down and turn the ignition on. The battery voltage gauge on the dash should indicate
at least 12 Volts. If voltage is suffi cient with the Boost switch held down, try to start the engine.
• If the engine fails to crank, or fails to crank quickly, the chassis battery may be depleted and the
motorhome will require jump-starting or an external charger hooked to the chassis battery. When using
jumper cables to start the engine, the cables must connect in a parallel confi guration. That is positive (+)
to positive (+) and negative battery (-) to negative chassis (-). Always connect the positive (+) before
connecting the negative (-). To prevent arcing when disconnecting the cables, disconnect the negative (-)
before disconnecting the positive (+).
080349

Table of Contents

Related product manuals