EasyManua.ls Logo

NAD C 326BEE - Page 34

NAD C 326BEE
39 pages
Print Icon
To Next Page IconTo Next Page
To Next Page IconTo Next Page
To Previous Page IconTo Previous Page
To Previous Page IconTo Previous Page
Loading...
34
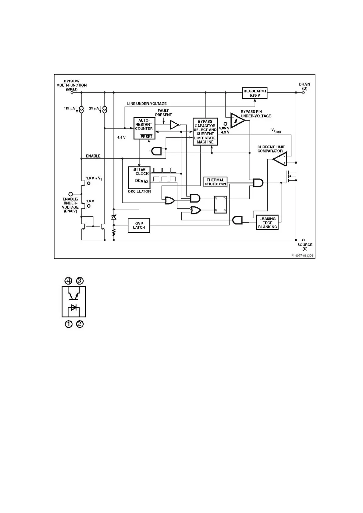
Power Supply
TNY274 (U601)
PC817C (U602)

Other manuals for NAD C 326BEE

Related product manuals