EasyManua.ls Logo

NAD C 326BEE - WIRING DIAGRAM

NAD C 326BEE
39 pages
Print Icon
To Next Page IconTo Next Page
To Next Page IconTo Next Page
To Previous Page IconTo Previous Page
To Previous Page IconTo Previous Page
Loading...
8
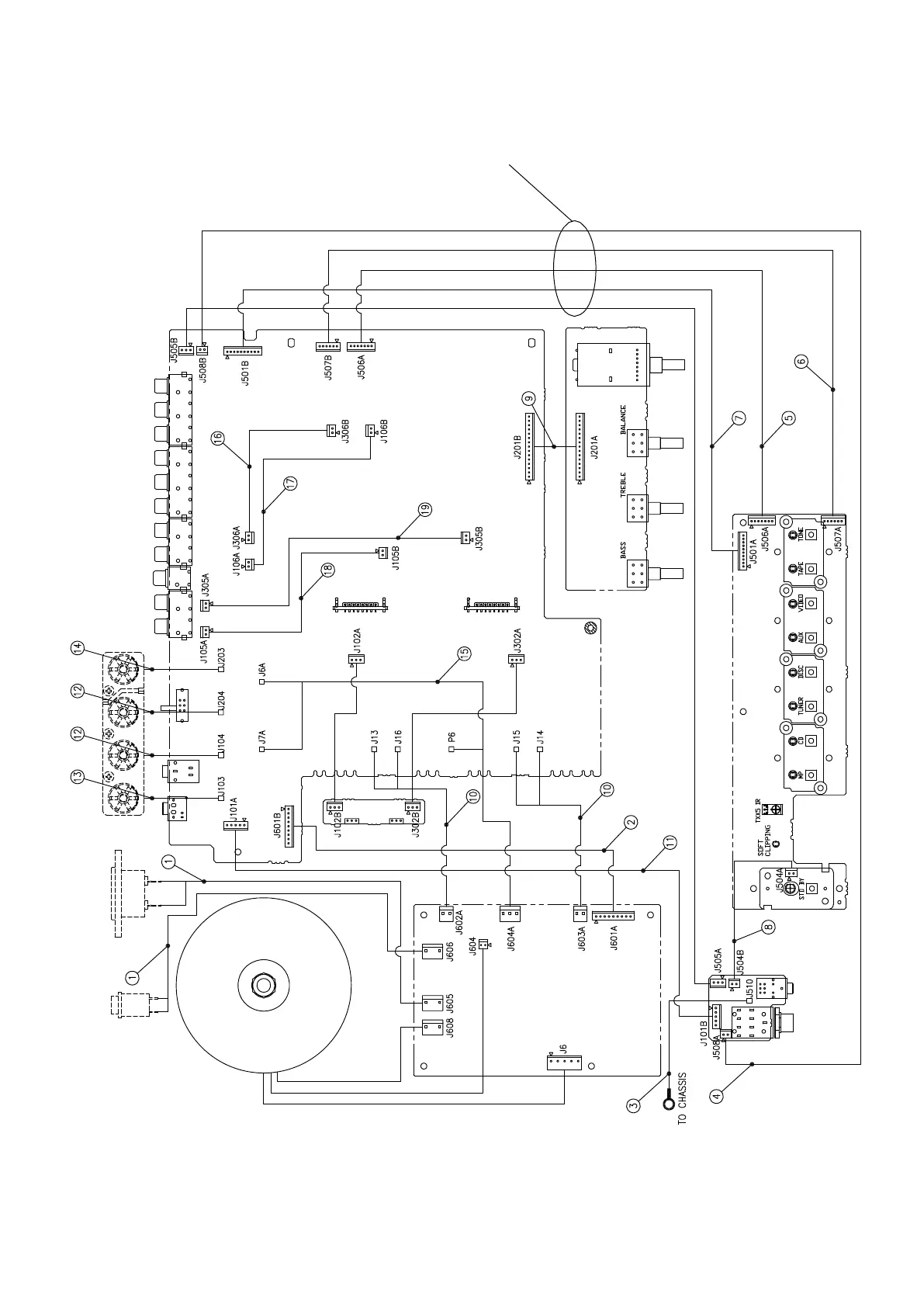
WIRING DIAGRAM
Check these cables for damage caused by chassis lip.
90SC326PREDVR-9021000
90SC326PREDVR-9021000

Other manuals for NAD C 326BEE

Related product manuals