EasyManua.ls Logo

NEC MultiSync FP1350 - Video Signal Amplification Section

NEC MultiSync FP1350
240 pages
Print Icon
To Next Page IconTo Next Page
To Next Page IconTo Next Page
To Previous Page IconTo Previous Page
To Previous Page IconTo Previous Page
Loading...
8-4
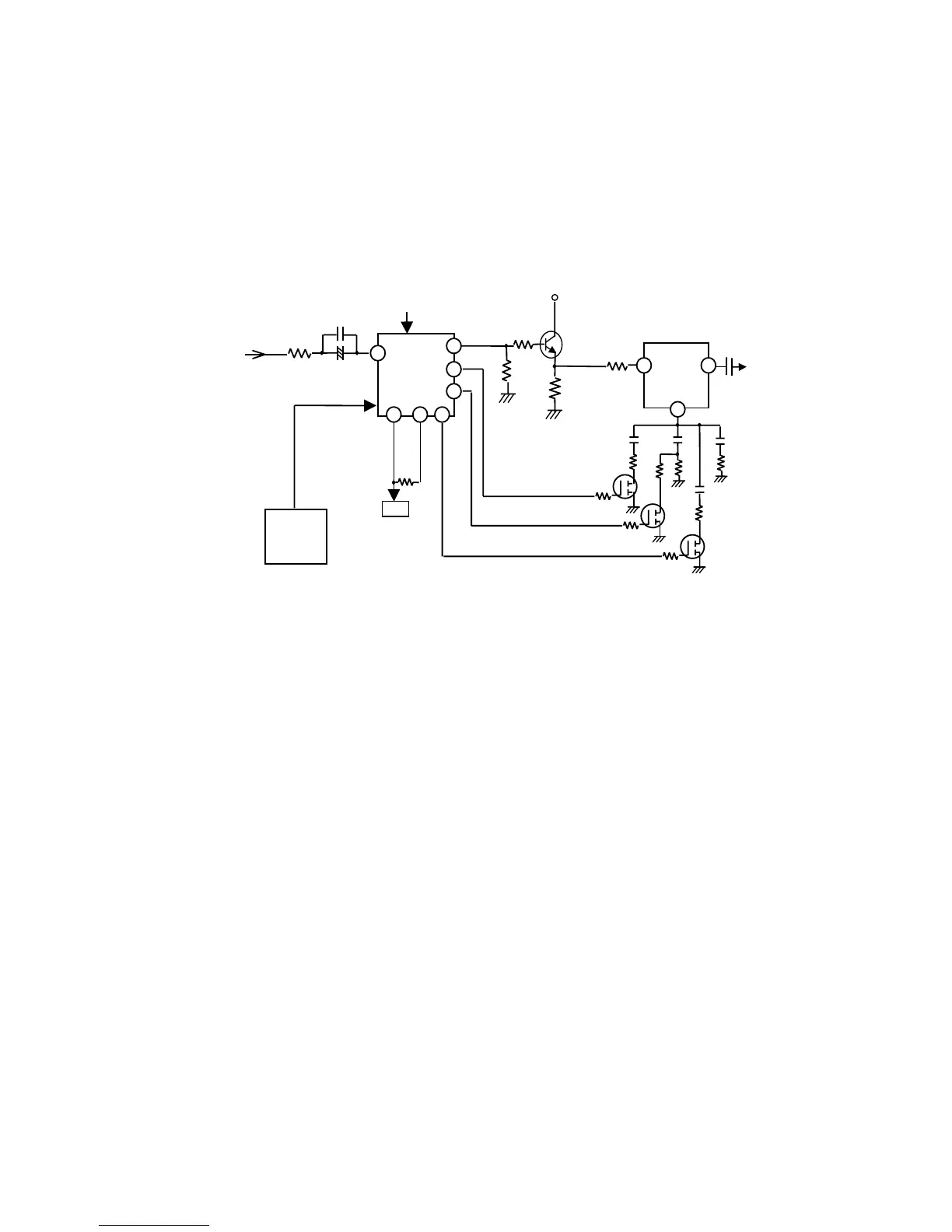
2) Video Signal Amplification Section
The video signal amplification section basically consists of the input section circuit and the amplification
circuit. Each Red(R), Green(G) and Blue(B) video signal circuit is identical to each other, the G circuit being
described below.
The video signal through the input selection circuit is input the amplification circuit. The amplification circuit
is constructed with IC711(Pre-amp), Q711G(buffer), IC721(Output amp).
IC711 controls CONTRAST and R/G/B GAIN with I
2
C BUS by CPU. Only ABL function is controlled by
external DC voltage. IC711 is possible to change gain, it is approx.4.3Vpp after the video adjustment.
The output of IC711 is buffered by Q711G and fed to IC721(Output amp).IC721
s gain is fixed approx.15
times.
Rs and Cs connected IC721 pin 13 form emitter peaking. Emitter peaking effect changes 4 levels by Q721G,
Q722G and Q723G.
(Fig 1.2) Video Amplification Circuit
IC711
M52742ASP
PRE-AMP
R736G
IC801
CPU
C712G
C711G
15
11
23
29
25
26
A
BL
CLAMP PULSE
BLANKING PULSE
R724G
IC721
VPS16
OUTPUT
AMP
+
12V
R722G
R718G
From
Input
Selection
Circuit
To
CRTCathode
C729G
12
14
13
C72EG
C722G
R717G
R716G
Q711G
R723G
C723G
C72AG
R725G
Q723G
Q722G
SHARPNESS3
SHARPNESS2
SHARPNESS1
Q721G
R727G
R726G
R719G
I
2
C BUS
24
R72HG
R72KG
GAIN ADJUST

Table of Contents

Related product manuals