EasyManua.ls Logo

Newmac WAO E - Optional Blower Section

Default Icon
32 pages
Print Icon
To Next Page IconTo Next Page
To Next Page IconTo Next Page
To Previous Page IconTo Previous Page
To Previous Page IconTo Previous Page
Loading...
25
25
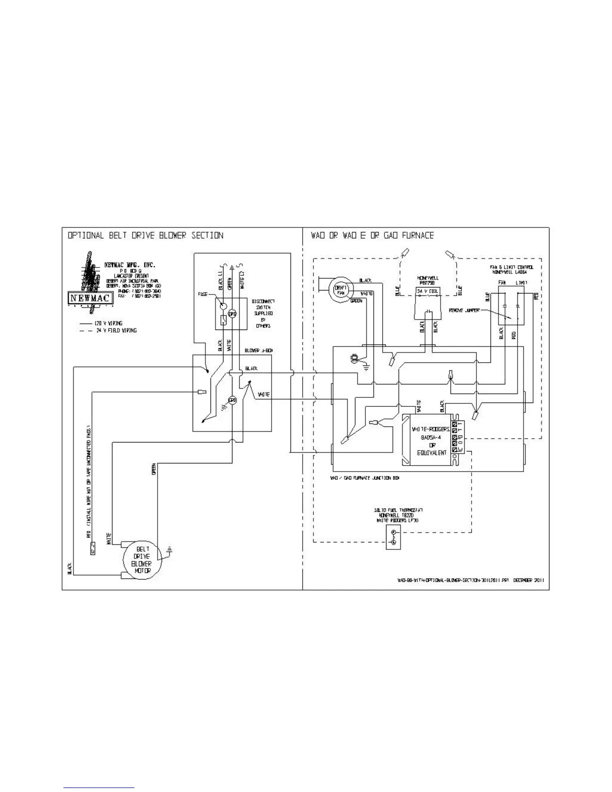
FIG. 13 WIRING DIAGRAM OPTIONAL BLOWER SECTION

Related product manuals