EasyManua.ls Logo

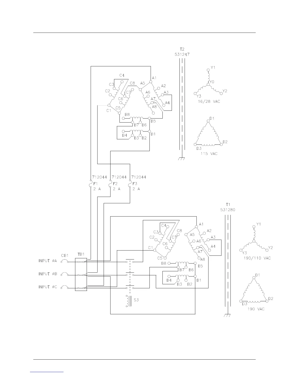
Pacific Power Source MS SERIES - Figure 3.3.4 208 V Input Configuration

Default Icon
130 pages
Print Icon
To Next Page IconTo Next Page
To Next Page IconTo Next Page
To Previous Page IconTo Previous Page
To Previous Page IconTo Previous Page
Loading...
SECTION 3 INSTALLATION
Pacific Power Source ©2013 3-11 Document # 126050-10 Rev E
FIGURE 3.3.4 208 V INPUT CONFIGURATION
716048
175A

Table of Contents

Related product manuals