EasyManua.ls Logo

Perkins M216C - Page 202

Perkins M216C
220 pages
Print Icon
To Next Page IconTo Next Page
To Next Page IconTo Next Page
To Previous Page IconTo Previous Page
To Previous Page IconTo Previous Page
Loading...
202 KENR9126
Troubleshooting Section
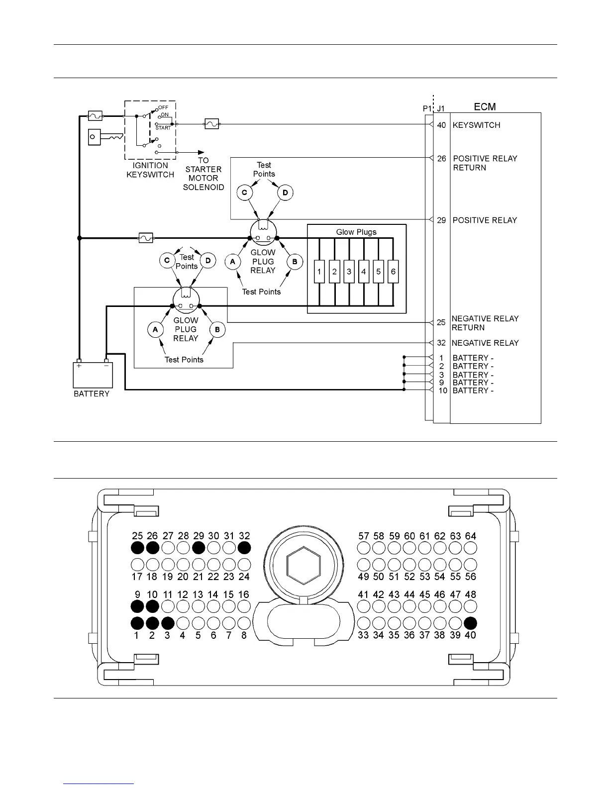
g02192011
Illustration 85
Typical s chem atic for the starting aid switch
g02192012
Illustration 86
Ty
pical view of the pin locations on the P1 connector
(1) Ground (GND)
(2) Ground (GND)
(3) Ground (GND)
(9) Ground (GND)
(10) Ground (GND)
(25) Negative relay return
(26) Positive relay return
(29) P ositive relay
(32) Ne gative relay
(40) Keyswitch

Table of Contents

Other manuals for Perkins M216C

Related product manuals