EasyManua.ls Logo

Philips VR550 - Hi-Fi Audio Block Diagram

Philips VR550
90 pages
Print Icon
To Next Page IconTo Next Page
To Next Page IconTo Next Page
To Previous Page IconTo Previous Page
To Previous Page IconTo Previous Page
Loading...
1-9-4
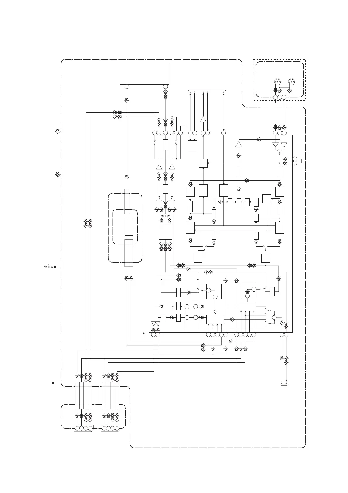
Hi-Fi Audio Block Diagram
HG470BLH
ENV
DET
LOGIC
R
L
HOLD
PULSE
LIM
OUTPUT
SELECT
REC-AUDIO SIGNALPB-AUDIO SIGNAL Mode : SP/REC
IIC-BUS SDA
IIC-BUS SCL
A-MODE
LINE-MUTE
MUTE
MUTE-ON
MUTE-ON
Hi-Fi-H-SW
" " = SMD
NOTE FOR WIRE CONNECTORS:
1. PREFIX SYMBOL "CN" MEANS CONNECTOR.
(CAN DISCONNECT AND RECONNECT.)
2. PREFIX SYMBOL "CL" MEANS WIRE-SOLDER
HOLES OF THE PCB.
(WIRE IS SOLDERED DIRECTLY.)
TEST POINT INFORMATION
:INDICATES A TEST POINT WITH A JUMPER WIRE ACROSS A HOLE IN THE PCB.
:USED TO INDICATE A TEST POINT WITH A COMPONENT LEAD ON FOIL SIDE.
:USED TO INDICATE A TEST POINT WITH NO TEST PIN.
:USED TO INDICATE A TEST POINT WITH A TEST PIN.
IF SIGNAL
PROCESS
N-A-REC
TO AUDIO BLOCK
N-A-PB
AFV CBA
TU-AUDIO(R)
4
TU-AUDIO(L)
5
4
5
CN701 CN1
SIF
2
2
CN701
CN1
TU701
AUDIO IN
SIF OUT
2
22
JACK CBA
MAIN CBA
JK101
A-IN1(R)
A-IN1(L)
2
6
2
6
1
3
1
3
JK102
CL151
CL152
CL101
CL102
A-IN2(R)
A-IN2(L)
A-OUT1(R)
A-OUT1(L)
A-OUT2(R)
A-OUT2(L)
A-IN2(R)
(Hi-Fi AUDIO SIGNAL PROCESS)
9
A-IN2(L) 8
9
8
A-OUT2(R)
6
A-OUT2(L) 11
6
11
A-IN1(R)
9
A-IN1(L) 7
9
7
A-OUT1(R)
5
A-OUT1(L) 11
5
11
IC451
Hi-Fi
AUDIO
(R) HEAD
Hi-Fi
AUDIO
(L) HEAD
CYLINDER
ASSEMBLY
Hi-Fi-A(R) 7
Hi-Fi-COM 8
Hi-Fi-A(L) 9
CL253
48
47
14
15
R-CH
INSEL
L-CH
INSEL
ALC
SW
SW
ALC
62
61 71
70
24
26
27
34 33
L-CH
BPF
COMP
SW
NOISE
COMP
SW
NOISE
R-CH
BPF
VCO
LPF
LIM DEV
VCO
LPF
LIM DEV
MIX V/I
NOISE
DET
DO
DET
P
P
R
R
VCO MUTE
73
74
72
76
77
75
37
38
21
53
39
L-CH
PNR
ALC
R-CH
PNR
ALC
67
65
52
56
54
50
60
2
6
10
8
4
78
80
+
Q451
FROM/TO
SERVO/SYSTEM
CONTROL BLOCK
(DECK ASSEMBLY)
(TUNER UNIT)

Table of Contents

Other manuals for Philips VR550

Related product manuals