EasyManua.ls Logo

Quincy Compressor QOF 20 - Flow diagram

Quincy Compressor QOF 20
114 pages
Print Icon
To Next Page IconTo Next Page
To Next Page IconTo Next Page
To Previous Page IconTo Previous Page
To Previous Page IconTo Previous Page
Loading...
Section II - Description
8 Quincy Compressor
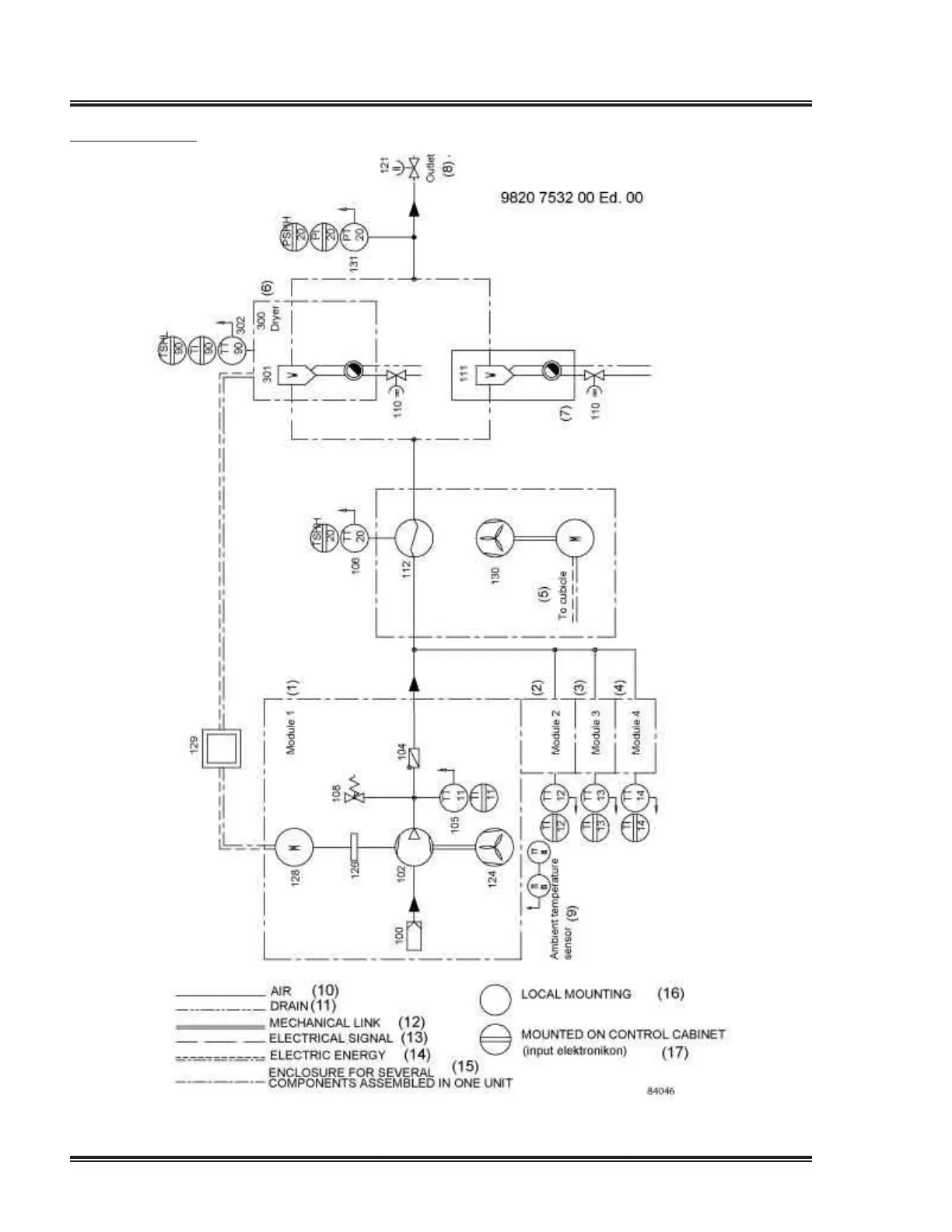
Flow diagram
Flow diagram

Table of Contents

Related product manuals