EasyManua.ls Logo

Rollmatic C42 - Page 35

Rollmatic C42
38 pages
Print Icon
To Next Page IconTo Next Page
To Next Page IconTo Next Page
To Previous Page IconTo Previous Page
To Previous Page IconTo Previous Page
Loading...
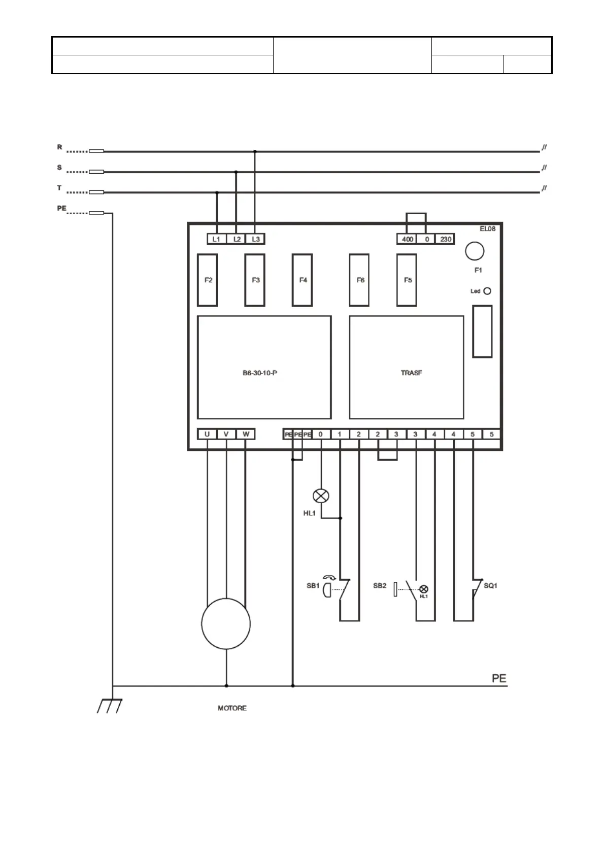
Taglierina - Slicer
SCHEMA ELETTRICO
ELECTRIC DIAGRAM
ALLEGATO 2
C42/52, C42S/52S, G42
13/07/2010 Rev. A
1/2

Table of Contents