EasyManua.ls Logo

Rosslare AYC-FG4 Series - Page 13

Rosslare AYC-FG4 Series
60 pages
Print Icon
To Next Page IconTo Next Page
To Next Page IconTo Next Page
To Previous Page IconTo Previous Page
To Previous Page IconTo Previous Page
Loading...
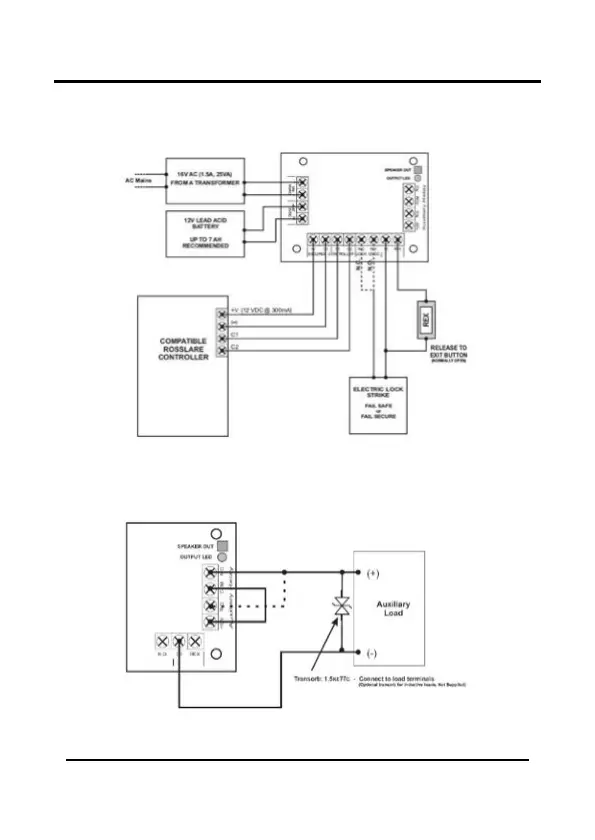
Wiring Instruc tio ns
AYC-Fx4 a nd AYC-G x4 fa mily ma nua l Pa g e 12
Wiring d ia g ra m # 1 (b e lo w ) sho ws the wiring fo r the C o ntro lle r
Ap p lic a tio n using a Dua l Re la y Se c ure Ap p lic a tio n Ap p urte na nc e .
Figure 2 Controller Application Wiring Diagram #1
Wiring d ia g ra m # 2 (b e lo w ) sho ws the a uxilia ry o utput c o nne c tio n
using inte rna l p o we r.
Figure 3 Controller Application Wiring Diagram #2
Rosslare
PS-X25
Rosslare
PS-X25

Table of Contents

Related product manuals