EasyManua.ls Logo

SCHUNK ECG Series - ECG-C Wiring Diagram

SCHUNK ECG Series
36 pages
Print Icon
To Next Page IconTo Next Page
To Next Page IconTo Next Page
To Previous Page IconTo Previous Page
To Previous Page IconTo Previous Page
Loading...
Assembly and settings
26
01.00 | ECG | Assembly and Operating Manual | en | 389769
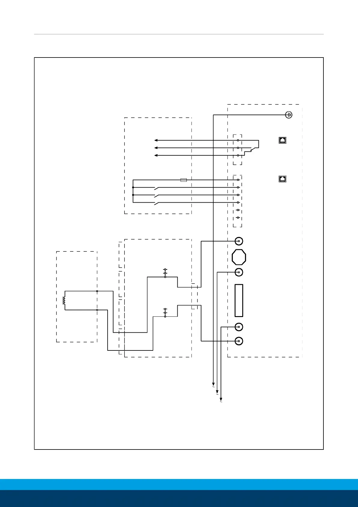
5.2.5 ECG-C wiring diagram
Connection to external control
Feedback
magnetization status
ENABLE
MAG
DEMAG
Permanent magnetic gripper EGM-X
-L1
X1
X2
Distributor
box x-way
(optional)
V1U1
ECG-C
V1 L1 F1 L2
U2
-X3
-X11
2
3
4
5
6
123
1
-PE
X2
X4
COM
NO
NC
+24V DC
ENABLE
MAG
DEMAG
Internal
0V
Microfuse
0.1 A
1
2
ECG-C 0... wiring diagram

Related product manuals