EasyManua.ls Logo

Sony SLV-L49 - Video Block Diagram

Sony SLV-L49
125 pages
Print Icon
To Next Page IconTo Next Page
To Next Page IconTo Next Page
To Previous Page IconTo Previous Page
To Previous Page IconTo Previous Page
Loading...
SLV-L49/L52/L59/L69HF/L72HF/L79HF/L89HF/X55/X66HF
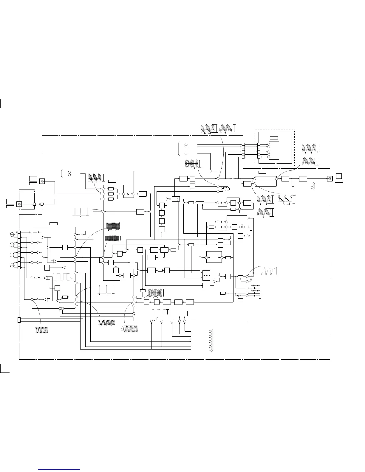
3-2. VIDEO BLOCK DIAGRAM
3-3 3-4
BOARD
JK-168
VIDEO
MA-341 BOARD
1
CJ801
CN801
L2 V
1
CN423
TU700
28
FROM
TUNER
BLOCK
TU VIDEO
CLP
CLP
CLP
32
35
37
39
31
DRUM
VIDEO
HEAD
SP
CH1
SP
CH2
EP
CH1
EP
CH2
CN260
16
19
24
21
5
SW3
PB
PB
PB
PB
17
22
REC
REC
COMP
AGC
DET
13
L270
SW5V
2
3
CN270
CHECK
PIN
PB RF
RF SWP
10
7
6
9
8
13
12
11
IC260
VIDEO REC/PB AMP
IC201
Y/C PROCESSOR
VIDEO
AGC
SYNC
SEP
28
Y/C
MIX
R
P
R
P
LPF
1H
DL
Q203
BUFFER
2
KIL
C
LPF
P
R
P
R
ACC
AMP
N
S
P
R
16
7
REC Y RF
DEM
BPF1
DL
EQ
55
1H/2H
DL
5259
5361
MAIN
EMPH.
FM
MOD
REC
EQ
VXO1
(1/2)
1
C SYNC IC160 58
RF ENV IC160
8
ENV SW IC160
17
HA SWP IC160
16
RF SWP IC160
18
FROM/TO
SYSCON
BLOCK
7
9
PB RF
REC RF
BUFFER
Q500
TU700 5
TO
TUNER
BLOCK
LINE 2
IN
CJ561
LINE 1
IN
VIDEO
CJ561
LINE
OUT
VIDEO
AGC
AT T
11
10
12
REC H
REC C
REC CUR ADJ
TRICK H
HA
CONT
ENV
DET
6
2
3
4
TU701
28
P
R
PIC
CONT
DHP
NC
N.L
De-EM
DOUBLE
LIM
CHARA
INS
FBC 1/2
6dB
AMP
R
P
YNR
29
KIL
B.D
23
24
43 46 47
CLP
41
INV
63
50
CLK IN
AMP
LPF
RP
BPF2
MAIN
CONV
BACK UP
AMP
SUB
BPF
SUB
COMV.
1
FM
AGC
4
SQPB
EQ
PB
EQ
6 8
BUFFER
Q201
SUB
LPF
R
P
Q202
BUFFER
CLP
10 17
95
N.L
EMPH.
DETAIL
ENH
REC H
REC CUR ADJ
TRICK H
REC C
16
99
PB
BGA-B
REC
BGA
PB
BGA-A
B
PA
REC
APC
67
66
VCO
65
62
60
SLD
X201
3.579545MHz
RF SWP
RF ENV
ENV SW
HA SWP
C SYNC
98
RF SWP
97
HA SWP
96
C ROT
SERIAL
DECODER
2021
C ROT IC160 15
I2C CLK IC160
71
I2C DATA IC160
72
C218
L49/L59/L69HF/L79HF/
X55/X66HF MODEL
JS202
Q502
OSD
OSD
OSD V IN
50
C VIDEO IN
56
52
OSD V OUT
IC160
(1/3)
BUFFER
Q561
RF VIDEO
TU701
5
2
3
5
7
4
2
3
5
7
4
ARC DATA
ARC CLK
VIDEO IN
C IN
VIDEO OUT
L52/L72HF/L89HF MODEL
CN201
DATA
10
CLK
9
Y IN
18
C IN
20
V OUT
4
IC570
ARC
BOARD
AR-20
25
Q VD
Q VD
IC160
13
BLOCK
FROM
SYSCON
ARC CLK
IC160
41
ARC DATA
IC160
42
(SEE PAGE 4-25)
(SEE PAGE 4-7)
(SEE PAGE 3-5)
(SEE PAGE 4-24)
(SEE PAGE 3-6)
(SEE PAGE 3-5)
IC260 4 REC/PB
3.6Vp-p
V
IC260 5 REC/PB
3.4Vp-p
H
IC260 7 PB
0.4Vp-p
V
IC260 9 REC
0.1µsec/div
50mV/div
IC260 @™ REC
0.1µsec/div
0.5V/div
IC160 OSD V IN REC
IC160 OSD V IN PB
2.2Vp-p
2.3Vp-p
H
H
IC160 %™ OSD V OUT PB
2.3Vp-p
H
IC160 %™
2.2Vp-p
H
OSD V OUT
REC
IC160
2.1Vp-p
H
C VIDEO IN
REC/PB
IC201 2 REC
480mVp-p
H
IC201 7 REC
0.1µsec/div
0.1V/div
IC201 PB
480mVp-p
H
IC201 @• REC/PB
4.2Vp-p
H
IC201 REC
2.2Vp-p
H
IC201 PB
2.3Vp-p
H
IC201 (•
1.5Vp-p
30Hz
RF SW P
REC/PB
IC201 REC
1.0Vp-p
H
IC201 REC/PB
460mVp-p
3.579545MHz
IC201 1 PB
0.4Vp-p

Table of Contents

Related product manuals