EasyManua.ls Logo

TES TES-3600 - Single-Phase 3-Wire Measurement

Default Icon
36 pages
Print Icon
To Next Page IconTo Next Page
To Next Page IconTo Next Page
To Previous Page IconTo Previous Page
To Previous Page IconTo Previous Page
Loading...
20
U1 must be connected to voltage source during the measurement of U2, U3,
I1, I2 and I3, because U1 is the main signal source of the whole meter
measuring system. Otherwise you could not have any measurement from
U2, U3, I1, I2 and I3.
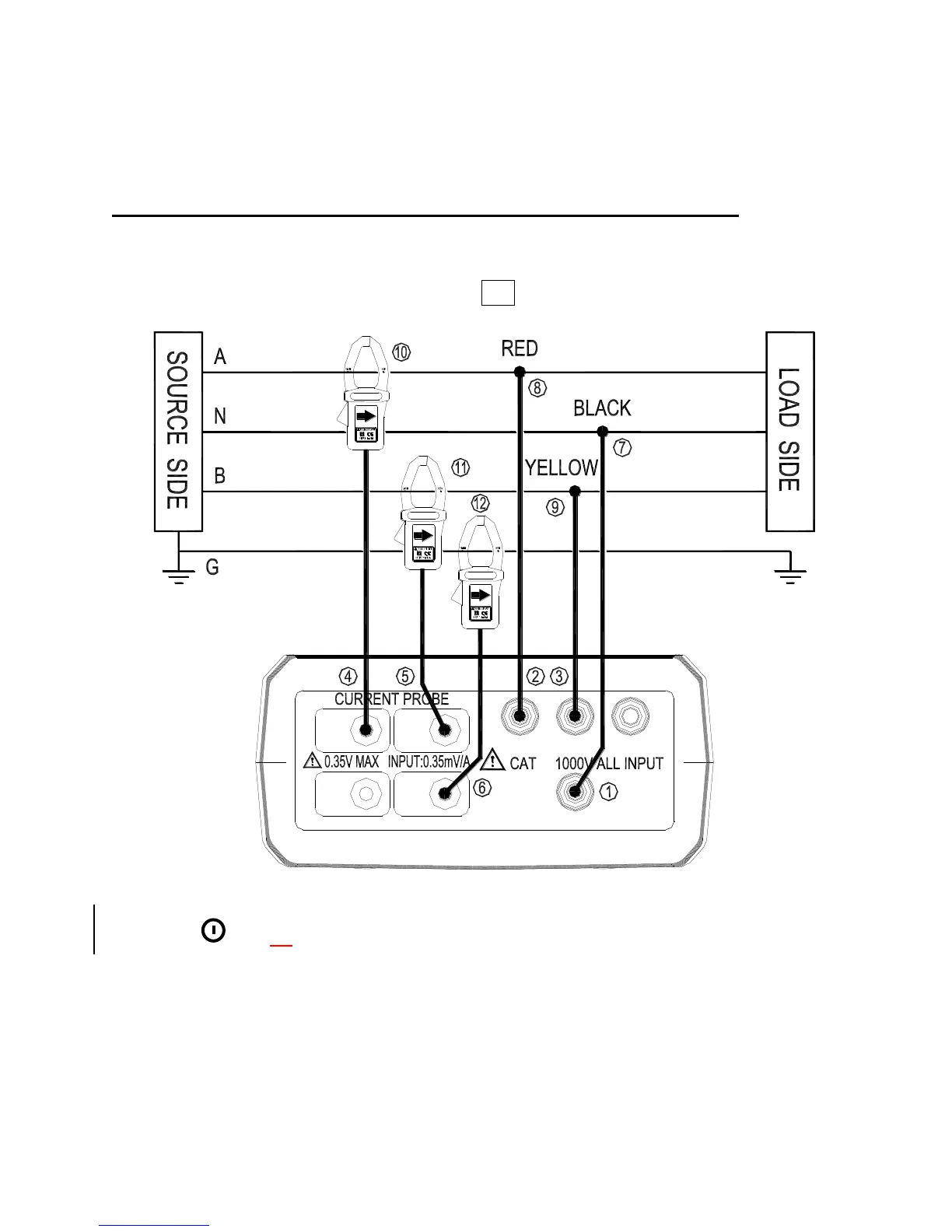
5-3 Single-Phase 3-Wire (1P3W) Power System Measurement
Application : Same as 1P2W power system measurement.
A, B : Line, N : Neutral, G : Ground, Face the arrow toward the load.
I3 I4
I1 I2
N
U2U1
¢»
U3
1P3W Wiring Connection Diagram
1. Press
key to turn on the meter.
2. Press WIRING key to select the 1P3W electrical system under test, the 1P3W
annunciator will be displayed.
3. Connect the voltage test leads and current probe to the meter.
Connect the black voltage test lead to the “N” terminal.
Connect the red voltage test lead to the “U1” terminal.
Shop for Data Logging products online at: www.DataLoggerStore.ca 1.877.766.5412

Related product manuals