EasyManua.ls Logo

Thermo Scientific DensityPRO+ - Page 78

Thermo Scientific DensityPRO+
107 pages
Print Icon
To Next Page IconTo Next Page
To Next Page IconTo Next Page
To Previous Page IconTo Previous Page
To Previous Page IconTo Previous Page
Loading...
Drawings
C-24 DensityPRO+ Installation Guide Thermo Fisher Scientific
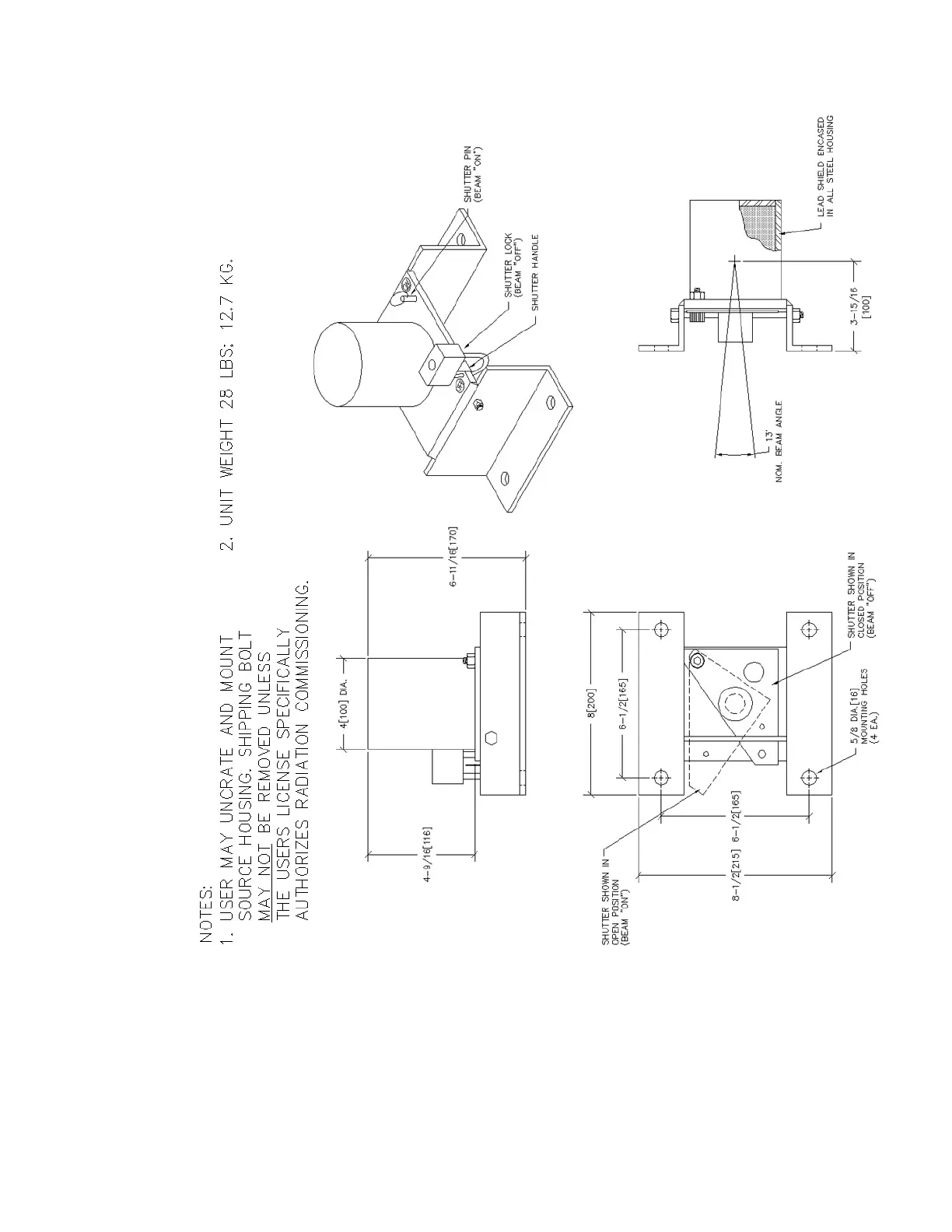
Figure C–21. 864563: Mounting dimensions – 5200 source housing, 100 mCi or less (sheet 1 of 1)

Related product manuals