EasyManua.ls Logo

Thomas 85 - Page 39

Thomas 85
59 pages
Print Icon
To Next Page IconTo Next Page
To Next Page IconTo Next Page
To Previous Page IconTo Previous Page
To Previous Page IconTo Previous Page
Loading...
37
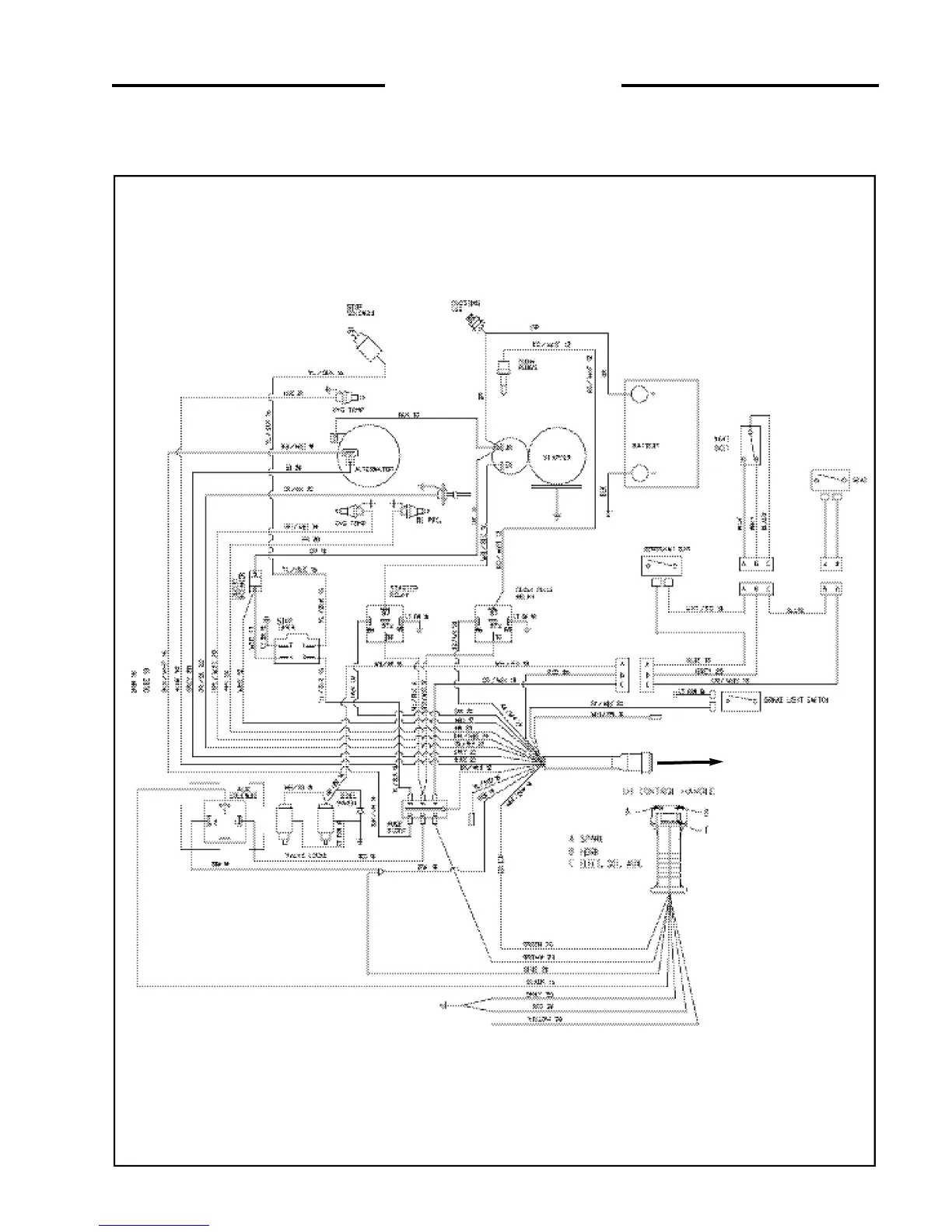
4 MAINTENANCE
4. 9A ELECTRICAL SCHEMATIC
(Engine Side)
C3256
Engine Wire Harness

Other manuals for Thomas 85

Related product manuals