EasyManua.ls Logo

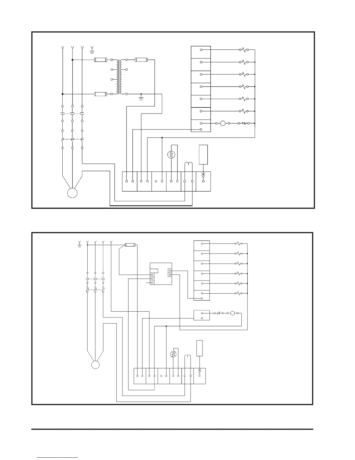
Torit Downflo SDF-2 - Figure 20 - Wiring Diagram 575 V 60 Hz 3 PH 3, 5, 7-1;2, 10 Hp; Figure 21 - Wiring Diagram 380 V 50 Hz 3 PH 3, 5 Hp

Torit Downflo SDF-2
54 pages
Print Icon
To Next Page IconTo Next Page
To Next Page IconTo Next Page
To Previous Page IconTo Previous Page
To Previous Page IconTo Previous Page
Loading...
24
Donaldson Company, Inc. © 1995
Figure 21
Wiring Diagram 380 Volt - 50 Hz, 3PH – 3, 5 hp
From 575VAC 60Hz, 3 Phase
Disconnect means and circuit protection by others
MOTOR STARTER
NOTE: From CUR 3 wrap wire lead 1 turn
(2 turns for 3,5 hp) through sensor
core CUR 1 before returning to CUR 3.
NOTE: From CUR 3 wrap wire lead 1 turn
through sensor core CUR 1 before
returning to CUR 3.
Figure 20
Wiring Diagram 575 Volt - 60 Hz, 3PH – 3, 5, 7-1/2, 10 hp
From 380VAC 50Hz, 3 Phase
Disconnect means and circuit protection by others
L1
L2
L3
BLOWER
3,5,7-1/2,10 hp
CONTROL BOARD
IN
OUT
IN
OUT
N12
HOT
NEUT
G
FU1
1A
H3
H4
H2
H1
X3
X1
X2
FU3
3-2/10A
115VAC
N
T1
250VA
1A
FU2
L1
L2
L3
M1
OL1
T1 T2 T3
IT3
N1
45
CLEAN AIR TEMPERA-
TURE
ON/OFF
TEMP 1
TE1
T3
IT3
CUR 1
2
INTERFACE
BOARD
RELAY
1
M1
OL1
76
A1
A2
95
96
RELAY
2
RELAY 3
RELAY 4
RELAY
5
RELAY 6
9
8
10
11
12
13
SV1
SV2
SV3
SV4
SV5
SV6
CLEANING
VALVE NO. 1
CLEANING
VALVE NO. 2
CLEANING
VALVE NO. 3
CLEANING
VALVE NO. 4
CLEANING
VALVE NO. 5
CLEANING
VALVE NO. 6
RELAY 7
TB7
TB8
TB9
TB6
TB10
TB11
TB12
TB1
TB1A
TB4
TB2
CUR 3
G
L2
L3L1
FU1
1.5A
L1
L2
L3
M1
IT3
T1 T3
T2
OL1
BLOWER
3,5 hp
(V1)
(W1)(U1)
FU2
N
PSI
+24VDC
LINE-24VDC
3A
NEUTRAL
GND
+DC
-DC
HOT
IN
OUT
OUT
IN
TB1
TB1A
TB2
ON/OFF
TB4
4
CONTROL BOARD
NEUT
TE1
T3
CUR 1
5N12
3.75
KW
IT3
TEMP 1
CUR 3
TB6
RELAY
1
2
RELAY
2
6
OL1
A1 A296
95
8
MOTOR STARTER
7
M1
RELAY 3
RELAY 4
RELAY
5
RELAY 6
RELAY 7
TB9
TB8
TB12
TB11
TB10
TB7
13
12
11
10
9
SV1
SV2
SV3
SV4
SV5
SV6
CLEANING
VALVE NO. 6
CLEANING
VALVE NO. 4
CLEANING
VALVE NO. 3
CLEANING
VALVE NO. 5
CLEANING
VALVE NO. 2
CLEANING
VALVE NO. 1
L1
N1
24VDC Power
Supply
N1
CLEAN AIR TEMPERA-
TURE
INTERFACE
BOARD

Table of Contents

Related product manuals