EasyManua.ls Logo

Toro 30411 - Page 61

Toro 30411
64 pages
Print Icon
To Next Page IconTo Next Page
To Next Page IconTo Next Page
To Previous Page IconTo Previous Page
To Previous Page IconTo Previous Page
Loading...
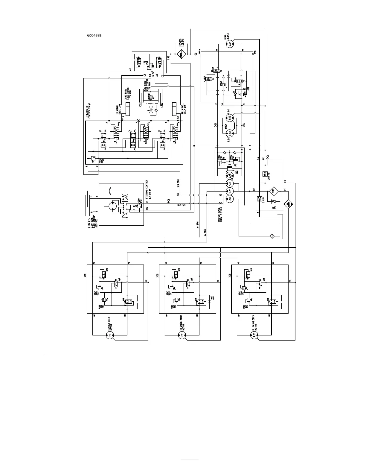
Hydraulic Schematic (Rev. A)
61

Table of Contents

Other manuals for Toro 30411

Related product manuals