EasyManua.ls Logo

TYM ET350 ECONO - Fuel System Diagram; Hitch System Dimensions

TYM ET350 ECONO
175 pages
Print Icon
To Next Page IconTo Next Page
To Next Page IconTo Next Page
To Previous Page IconTo Previous Page
To Previous Page IconTo Previous Page
Loading...
64
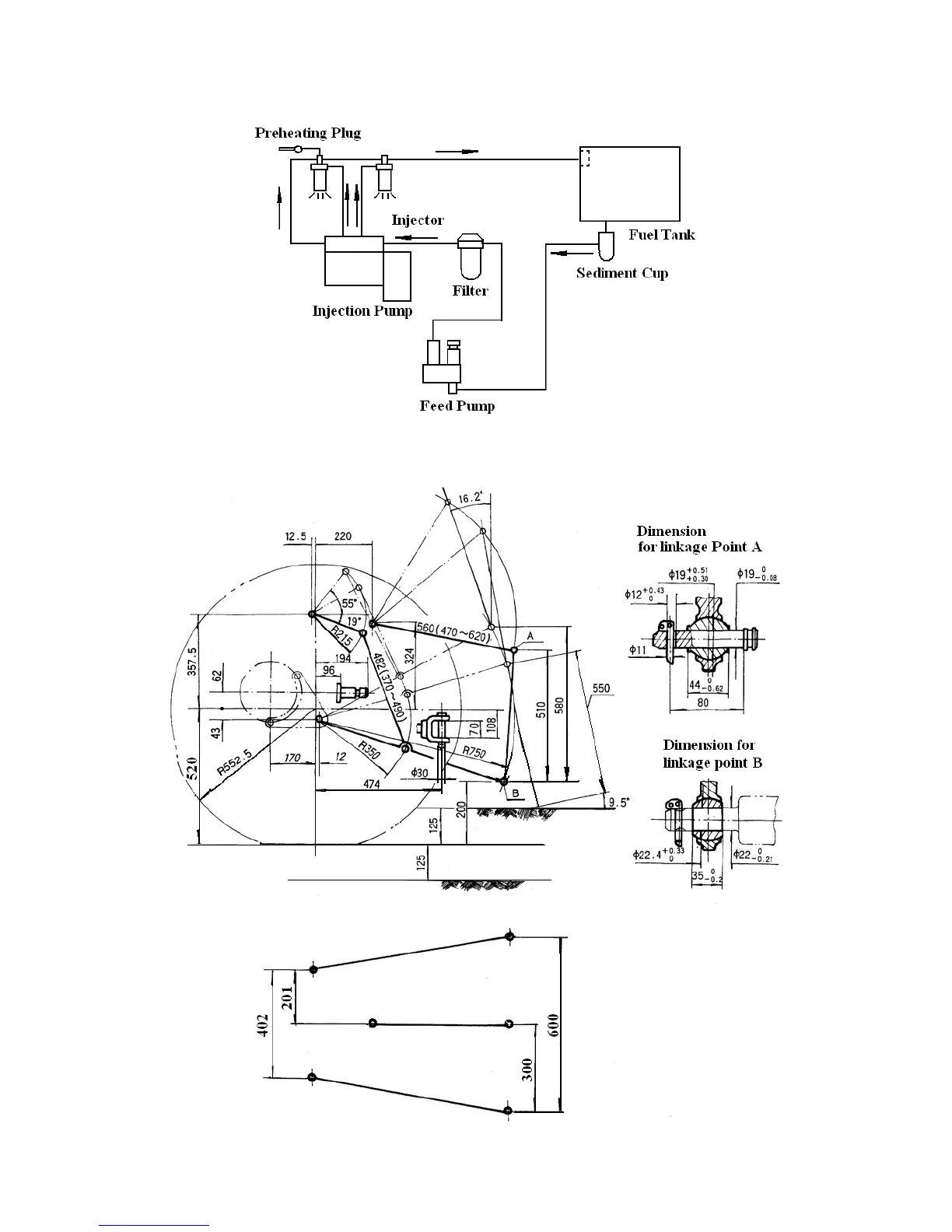
8.4 Fuel System Diagram
Fig. 8-3 Fuel system diagram
8.5 Hitch System Dimensions
Fig. 8-6 Optional Accessories

Table of Contents

Related product manuals