EasyManua.ls Logo

VOGELS VGI - Electrical Connections ECU VGI 4 Cyl. AEB2001 NC

VOGELS VGI
44 pages
Print Icon
To Next Page IconTo Next Page
To Next Page IconTo Next Page
To Previous Page IconTo Previous Page
To Previous Page IconTo Previous Page
Loading...
Vogels Autogas Systems VGI Hardware Manual System Description and Installation
VGI Technical Manual 2014-01-14.pdf Pagina 27 van 44
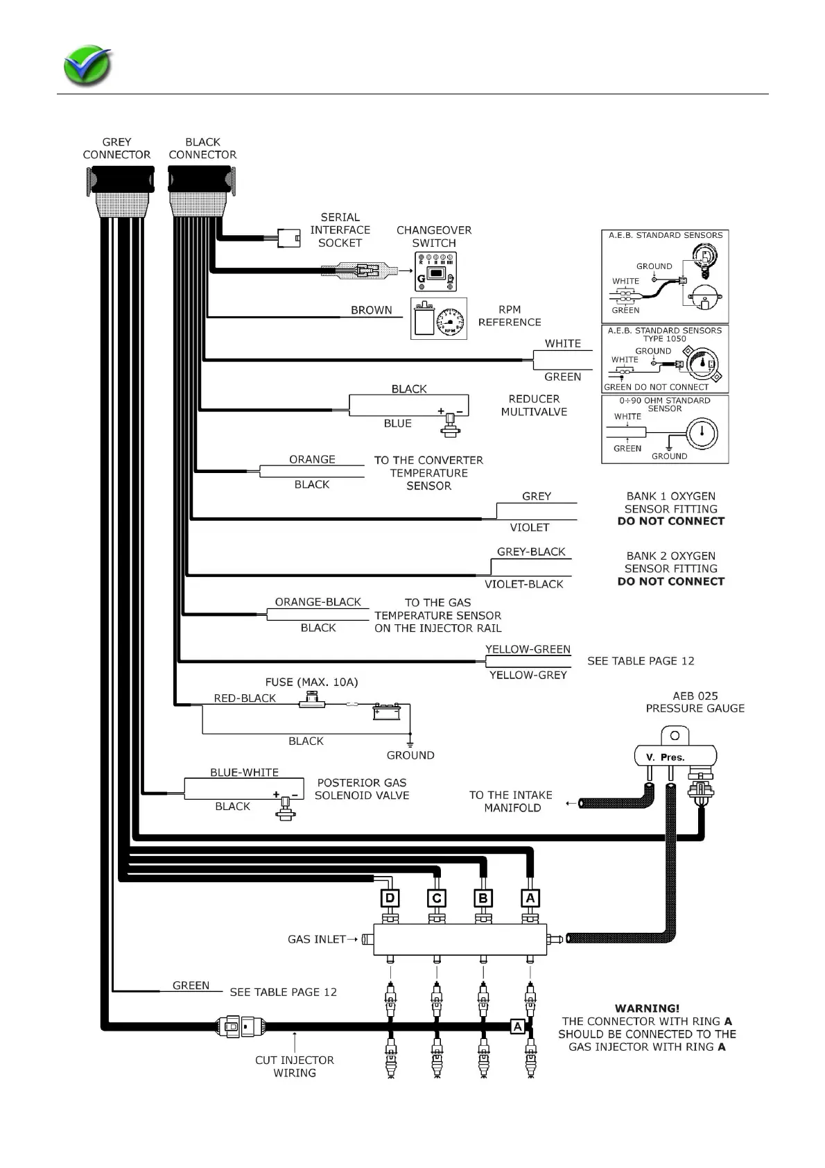
1.12.2.2 Electrical Connections ECU VGI 4 cyl. AEB2001NC