EasyManua.ls Logo

Volvo 819 E - Page 50

Volvo 819 E
108 pages
Print Icon
To Next Page IconTo Next Page
To Next Page IconTo Next Page
To Previous Page IconTo Previous Page
To Previous Page IconTo Previous Page
Loading...
Group
28
Ign
ition
systems
Design
and
function
System
descriptions
@),
r-----,~
..
~'r--------i
,,~,
"
f--------.L----,,---.:.--..,
4
"
853
214
~F~~~~::::=
~
~
60
,----1"
I------j.
,
!'!===,--j
EZ
-
102K
147101
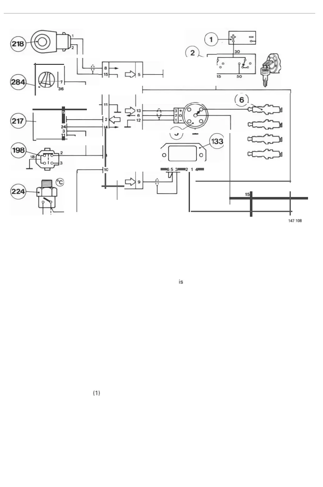
Control unit
connections
1. Receives
power
from
battery
(1) lh
rough
ignition
switch
(2).
2. Transmi
ts
speed
signal
to
fuel
system
control
unit
(217)
4. Connected
to
ground
by
throttle
switch
(19
8)
when
throttle
is
closed
.
5.
Transmits
fault
signals
to test
terminal
(267)
when
fault
tracing
with
test
diode.
6.
Receives
engine
speed and crankshaft
position
signal
from
Hall
generator
in
distributor
(5).
8.
Re
ceives
signa
l
from
knock
sensor
(218).
9.
Transmits
igni
tion
pulses
to
power
stage (133).
1
0.
Re
ce
ives
12
V
supp
ly
on
closure
of
thermostat
(2
24).
11
.
Grounds
con
lrol
unit
(260).
12.
Grounds
screen
of
lead
from
Hall
generator
in
distributor
(5).
13.
Supplies
power
to Hall
generator
in
distributor
(5).
14.
Rec
eives
load
signal
from
fuel
system
control
unit
(217).
15
.
Grounds
screen
of
knock
sensor
(218) lead.
Power
stage
connections
1.
Controls
current
in
igni
t
ion
coil
(4)
primary
w ind
ing.
2.
Grounded.
3.
Grounds
screen
of
lead connected to
termina
l
5.
4. Receives
power
from
battery
(1)
across
igni
tion
switch
(2
).
5. Receives
ignition
pulses
from
con
trol
unit
(260).
48

Related product manuals