EasyManua.ls Logo

Volvo 819 E - Page 56

Volvo 819 E
108 pages
Print Icon
To Next Page IconTo Next Page
To Next Page IconTo Next Page
To Previous Page IconTo Previous Page
To Previous Page IconTo Previous Page
Loading...
Group
28
Ignition
sys
t
ems
D
esign
and
function
-
System
descript
ions
14
1114
,. f--
------'
"
"
"
"
00
0
"
,
., ,
"
,
"
,.
,.
,
EZ
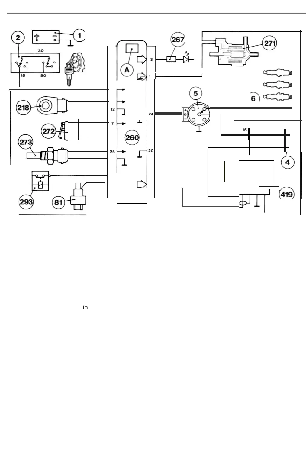
-118K
Control unit
connections
3.
Supplies
fault
indication
signals
to
test
terminal
(267)
when
test
diode
is
con
nected.
4.
Supplies
power
to
Hall
generator
in
distributor
(5
).
6. Receives
supply
from
battery
(1) across
ignition
switch
(2).
7.
Grounded
by
idling
swi
tch (272)
when
throttle
is closed.
9.
Receives
12
V
supply
from
AC
pre
ss
ure
switch
(8
1)
and/or
idling
compensation
relay (293).
10.
Grounds
Hall
generator
in
distributor
(5).
11
.
Grounds
temperature
sensor
(273) (B 230 K
only)
.
12
.
Grounds
kno
ck
se
nsor
(2
18)
term
inal 2.
13
. Receives
signa
ls
from
knock
sensor
(218
).
14
.
Grounds
fuel c
ut
-o
ff
solenoid
valve (271) (
B230K
only)
.
16
.
Supplies
ignition
pulses to
power
sta
ge
(419)
term
in
alS
.
20.
Grounds
con
trol
unit
(260
).
24. Receives
engine
sp
ee
d/cran
k
shaft
position
signal
from
Hall
gene
rat
or
in
distr
i
butor
(5).
25
. Receives
engine
temperature
signal
from
temperature
sensor (273).
Power stage
connect
i
ons
1.
Controls
cu
rrent
in i
gnition
coil (4)
pr
im
ary
w i
nding
.
2.
Grounded
.
3.
Grounds
screen
of
lead
connec
ted
to
term
i
nalS
.
4.
Re
ceives pow
er
from
battery
(1) across
ignit
ion
switch
(2
).
5. Receives ig
nition
pu
lses
from
co
ntrol
unit
(260).
54

Related product manuals