EasyManua.ls Logo

Volvo 819 E - Page 59

Volvo 819 E
108 pages
Print Icon
To Next Page IconTo Next Page
To Next Page IconTo Next Page
To Previous Page IconTo Previous Page
To Previous Page IconTo Previous Page
Loading...
Group
28
Ignition
s
ystems
Des
ign
and
function
-
System
descriptions
2
1
"
+
'"
~
417
6
"
"
~
"
~
..
~
"
5
..
~
"
~
"
"
"
"
"
@j):
419
"
,
5 3 2 ..
,
,
"
'.71
11
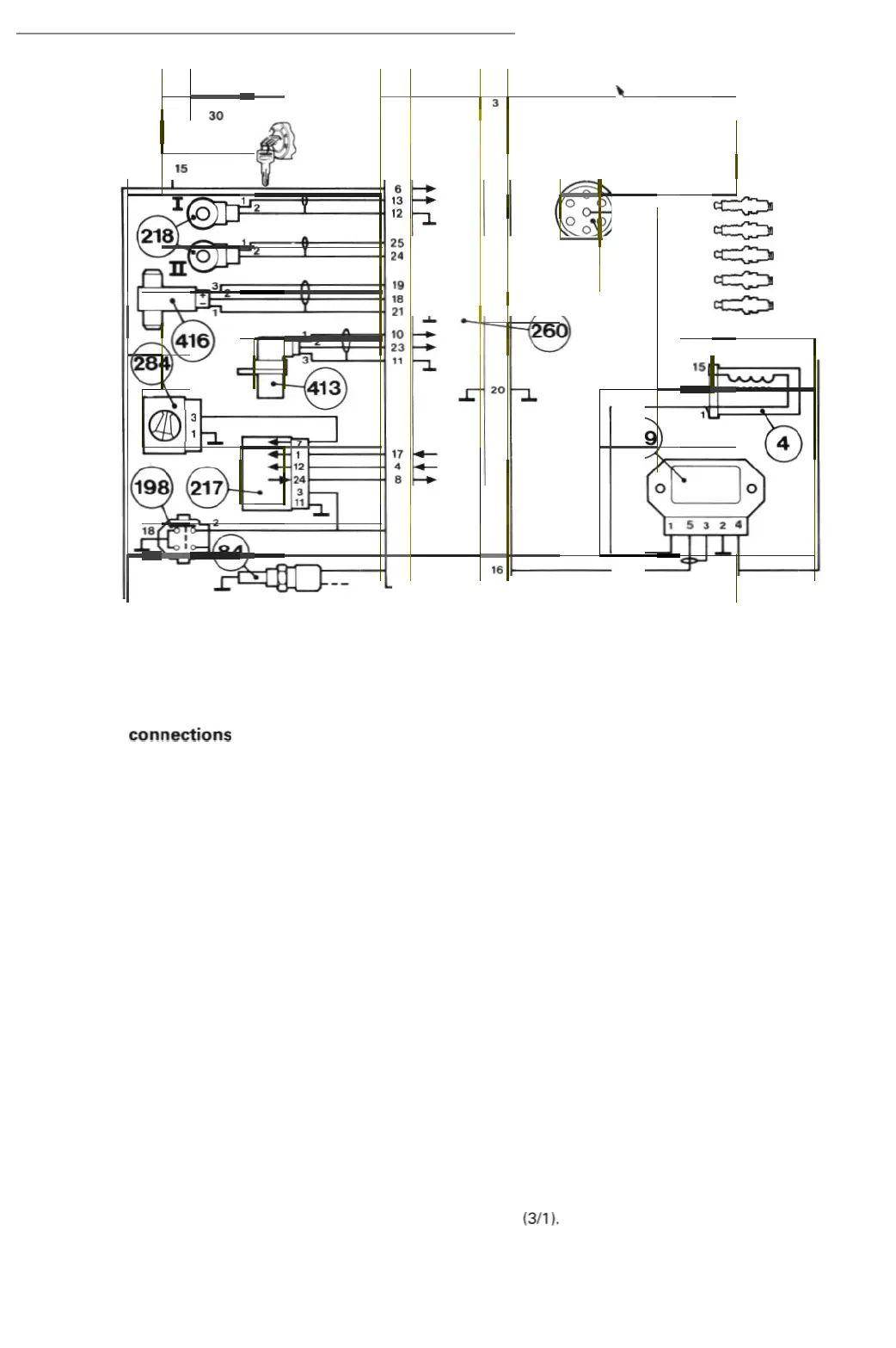
EZ-115K
Control unit
connections
2. Receives
signal
from
temperat
ure
sensor
(84) (7/16
).
3. Tr
ansmi
ts
fault
si
gnals
to
te
st
term
inal
(417) (17/4)
when
test di
ode
is
connected
.
4.
Transmits
knock
-co
ntrolled
fuel
en
ric
hment
signal
to fuel sys
tem
control
uni
t (217) (
418)
.
6.
Re
ce
ives
s
upp
ly
from
battery
(1)
(1
/1) across
ignition
sw
itch (2)
(31
1).
7.
Receives id
ling
signal
from
throttle
switch
(198) (3/49
).
8. Receives toad
sig
nal fr
om
air
mass
met
er (284) (7/17)
via
fuel s
yst
em
control
unit
(2
17) (418).
10. Receives
signals
fr
om
speed
/posi
t
ion
pick-
up
(
41
3) (7/25).
11
. Gr
ounds
screen
of
lead
from
speed/p
osi
t
ion
pick-up
(
4131
(71
25
),
12.
Grounds
screen
of
lead fr
om
knock
sensor
I (
lH
) (218) (7/23).
13. Receives
signal
from
knock
senso
r I (
lH)
(2181
(7123)
.
16.
Transm
its
ignit
ion
pulses
to
po
wer
stage (419)
(4115
).
17.
Tr
ansmi
ts speed inf
orma
t
ion
to
fuel
system
co
ntrol
unit
(
217
)1
418
).
la
. Receives
signal
from
No. 1
cylinde
r
detector
(416) (7126
).
19.
Re
ceiv
es
signal
fr
om
No
. 1
cylinde
r
det
ector (416) (7126).
20.
Grounds
control
un
it (260)
(41
10).
21
. G
round
s screen
of
lead
from
No. 1
cy
linder
detector
(416) (7/26
).
23. Receives
signals
from
speed/posi
tion
pick-
up
(413) (7/25).
24.
Grounds
sc
reen
of
lead fr
om
knock
sensor
II
(
RH
)
(2
18) (7/24
).
25.
Re
ceives
signal
from
kno
ck
sensor
II (
RH
) (218) (7/24
).
Power
stage
connections
1.
Controls
current
in i
gnition
coil
(4) (
21
/1)
primary
w indi
ng
.
2.
Grounds
power
stage (
41
9) (4115
).
3.
Grounds
screen
of
l
ead
from
co
ntrol
un
it (
2601
{
41101
termina
l 16.
4. Receives
supply
fr
om
battery
(1) (1/1) across i
gnition
s
wit
ch
(21
(311).
5.
Re
ceives
igni
t
ion
pulses
from
control
un
it (260)
(4110
).
57

Related product manuals