EasyManua.ls Logo

Wavetek 2001 - Page 78

Wavetek 2001
102 pages
Print Icon
To Next Page IconTo Next Page
To Next Page IconTo Next Page
To Previous Page IconTo Previous Page
To Previous Page IconTo Previous Page
Loading...
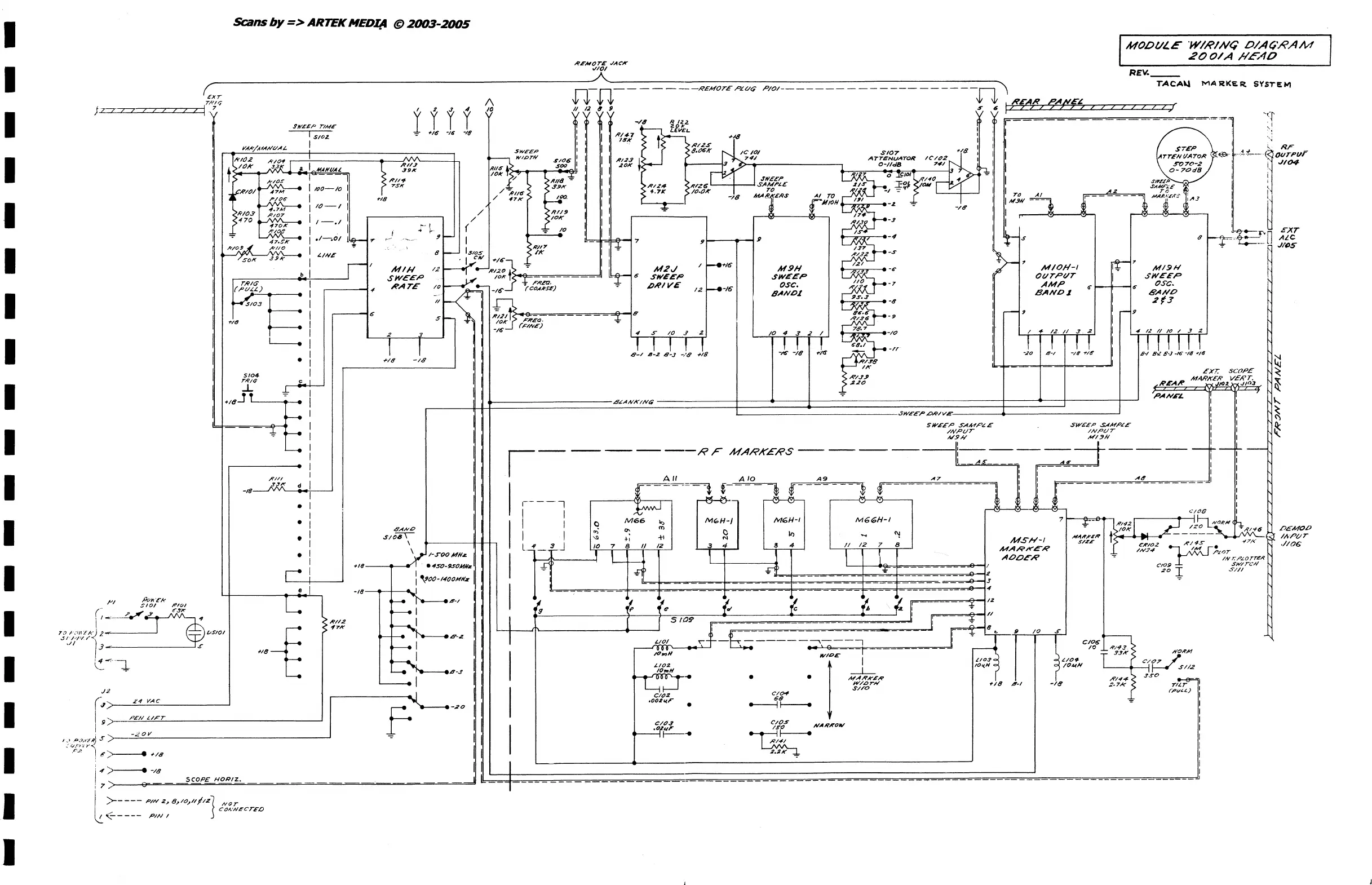
MODULZ
W/'
D/AG'RAM
RENO
TE
JACK
20
O/A
//6?lf7
------
RF
MARKERS-----
---
*
450-950MUz
I
I
I
jTTT7
I
I
I
I
I
I
I
I
I
I
I
I
I
I
I
I
Scans
by
=>
ARTEK
HEDI/4 @
2003-2005
MOD//L.E
'W/R/Nq
D/A(//?AM
200/
A
/-IEAO
R,FMOT£
.lAC-A'"
,//01
REV.
__
_
TACAlJ
z Z 2
272
7 Z ,..,(
r;--x-r------------------------I\--------n-;=~n
....
--------·----R:-::'£U=O:::TE7A::::lC::~:::~:--:P.;;:~O:::;I-:-===:==-==-==-==-==-==-===-=-=-=-==-==~f1=~.
~z'"
-r~.,
______________
_
TRIr,
I
yZ
r
J
y4
19
/I
{:J
~
{
f,
G
'-r"--
..
_--
? 2 2 ? 2 7 I
~
r'
I I
-/8
R 122. I
hr.M...
1
.rIVE,!'
TIME
-=
'/~
-16'
'18
: I
~{fl
tr-t..
D/2~
<1-;,1
: I
1
$102
I I I I
:>
~8:06'K
ICIOI
SlOT
~'19
I I I
SWeEP
I I
74,/
ATTENU..
tAT
OR
1C'/()2
I I I
VA/i'/AfANtlAL
V':'f\
~
"'IOTN
$106
1 I I I "'iit
1:;..-
(
CI-IIdS
7..,1
1.
~
I
.1"'10.2
kif!
r-----;-I-----t-)-:t-f.'f.I/J
1,1'//6"
t>
~..J
I
I'
I
~.Y
,~7:
0
.lf
17
f
'"'0
of
_ I I
t
>/Ok
33
a I
"'ANI/Ail
~/I:9A'
10k
I;;;'
1
[11118-~'
I I I
~/U24
~"'1Z5q
11'ff':,
~/""
_I
~~~
10M I I TO
A,
f
> . 'X'tf - 7'SK
,4-
>
~'J'.9."
I I I
•.
7K
';>/0.0""'
.j,
MAA'fr£~S
AI
TO
'51'
! I I
MY/{
==t
~,.cRIOI
r-'
H
.•
;----
:
100-10
:
n8
/ /
::.':
~
f--.!e<>a.
I I I
-7$
..
~
rJlIOH
..
-2..,.
-/8
I I
......
---",e-
1P
__
-0i
,.....,}';~---e
1
/0
-
1
I /
~RI/JI
I I
~
~-~{\l}----@--';;-,
~-3
II
I
~/"3
":~.{
I I /
:>IOK
I I I
~
~
L
1
>"70
~"70K
.....
1
/
-.
1
I
,.,,-
~
(
-:!:
.1.
0
!,
I I _ 7
!J1.----.---1;
~/~
-4
I
.f
S
~
I
~(O;g
!J
I-
I
~
-
37'
>--~
.
~
I
.1--.01
l~'"
r-
---
1>/1"
I
Ii-£.
;/32
-s
'.
'
I
F<'IO-!A
il~:i·
I 8
t--
ISloS
>
IK
I
A2
W'
I
r-
I
MIH
/2
~
~/:<O~
tl~s..io9=======,Jj
lk--_
is
SW'££F>
SWEEP
f,0-7
r7;o~.H~
I
LINE
I
'...!JIII
+16'-,
-'r
I I
M2J
I
~+16"
M9H
~/~3
~_~
b I J
SWEEF>
I~
lott
-:r
FREel.
"*"
,DRI
OSC.
~
r-T.=-iI'=-I.,,<S=----
....
I-'I~--.......
.RATE
/0
Ri~1
-I."
(COAHSE)
12
~-I6"
BAND,t
Sls.7
r,'>tI
..
L='''-)'-4t-
__
I
,-----1.,
~.
-8
I
I
I
I
MIO/l-I
0(/7,,0(/7
AMP
BAND~
~I--+--1G
~03
I
/I
-
IOt's....e========-='i.......,e
J/G;~
-9
I
~---I
6" 5"
f--
~21
I"I?EQ·
~
il'1'
5104
r/?/t;
'------.
6'~1
8-2
B-J
-/8
+19
""/.78
I
-M
~
I
~/8
I
/i'IJ'
...L
.J,
.18-!TL...-
__
1
112
I'
1 .
~~'
,,,~,
-if n I " j 1
'1
~~
-::
I I
~.zO
C I
I
11
.B~ANK/NG
I
I
I
I
I
,I
.,.
/2
II
.3
.2
.1
J
-It
1
I
I
,-
9
I
I
I
I
STEP
AT
TEN
!/A
TOR
so
70-2
0-70d8
MI9H
SWEEP
OSC.
BANO
2("3
,oANE'L
~I
~~~=-=i~
I
I
I
1
L
________________
SIVEEP,O-'?IVE
1
SWEEP
SAMPLE
SWE.c;::.~1PLE
:
-18
"*"~I
L-.:
I
I
.;RI;~
d I
~I
I
I
I
I
I
I I
I
I
I
~:%r
.
--f#I:111
I
_
11
1
--
--
--
--
--
---
--
-t
MARK£RS-----------:
AS
045
I
- I r I
: i
A6'=_~1
1 : : I
-~~-~--@---~~~
cl08
--.y
7
t---<
.F~~-"'-~~h;:t;
.---~----.---~-j~~
M6H-1
MGGH-I
'"
...
"l
AIO
A9
AT
11
~
I
I
OANO
SI08\
\
3 4
II
12
7
"'AHltcH
t<.
S/ZE
/'
MSH-I
8
MARI'<'.t:-R
C'K/02
/r/4S·
0/7/<'
/#.:74
]-MU"""~.l(')r
NOT
C()NNECT£LJ
I
I
Ii
e I
\
J
rl
I
1
~
-T
-
..0.
..0.
AOOER
I
2
"
.,
IIV T.
FLOTr~Jl?
CIO$)
SW'/
rch'
20
'!
5//1
lYONA'!
C/O?
/
I---'
$/12
JSo
.~
TIL.r
rpv£i..)
EXT
ALe
JltJS
DEMOE)
IAPt/r
.1106'

Related product manuals