EasyManua.ls Logo

Yamaha F100C - Starting System; Electrical Systems

Yamaha F100C
345 pages
Print Icon
To Next Page IconTo Next Page
To Next Page IconTo Next Page
To Previous Page IconTo Previous Page
To Previous Page IconTo Previous Page
Loading...
ELEC
Electrical systems
+
8-13
60C5D11
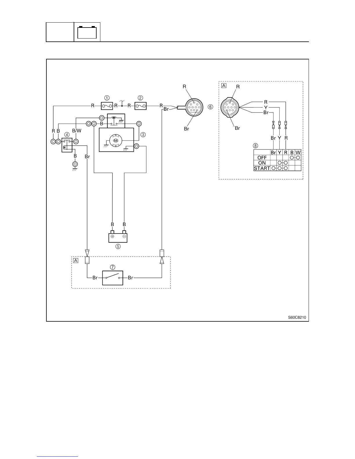
Starting system
8
1
Fuse (30 A)
2
Fuse (20 A)
3
Starter motor
4
Starter relay
5
Battery
6
10-pin coupler
7
Neutral switch
8
Engine start switch
È
Tiller handle model
B: Black
Br : Brown
R: Red
W: White
Y : Yellow
B/W : Black/white

Table of Contents

Related product manuals