EasyManua.ls Logo

Aerco MODULEX EXT 321 - General Ladder Diagram; E8 Controller and BCM Terminal Assignments

Aerco MODULEX EXT 321
146 pages
Print Icon
To Next Page IconTo Next Page
To Next Page IconTo Next Page
To Previous Page IconTo Previous Page
To Previous Page IconTo Previous Page
Loading...
MODULEX EXT 321, 481, 641, 802, 962, 1123 BOILERS
Installation, Operation & Maintenance Manual
Page 60 of 146 AERCO International, Inc. 100 Oritani Dr. Blauvelt, NY 10913 OMM-0087_0F
07/13/15 Phone: 800-526-0288 GF-143
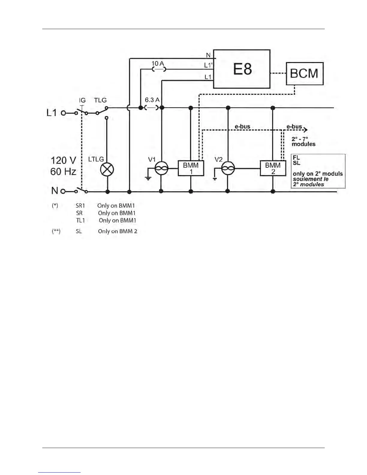
3.27 General Ladder Diagram
Figure 3-31: General Ladder Diagram
3.28 E8 Controller and BCM Terminal Assignments
On the rear panel of the E8 controller, there are two terminal blocks, one of which is for the
mains (120 V) connections, and the other for the low voltage connections.
The main controls, necessary for the C/H system management and for the boiler control, as well
some components which are part of the boiler housing, must be connected to the terminal
blocks. See Figure 3-32 for a wiring diagram showing the E8 controller terminal wiring, and see
Figure 3-33 for a wiring diagram of sensor and BCM terminal wiring.

Table of Contents

Related product manuals