EasyManua.ls Logo

Bentone BG650 - Components LMG22;LME22 (BG550;BG550 LN;BG650) Modulating; Function LMG22;LME22; Electric Equipment

Bentone BG650
58 pages
Print Icon
To Next Page IconTo Next Page
To Next Page IconTo Next Page
To Previous Page IconTo Previous Page
To Previous Page IconTo Previous Page
Loading...
18
172 435 99 08-01
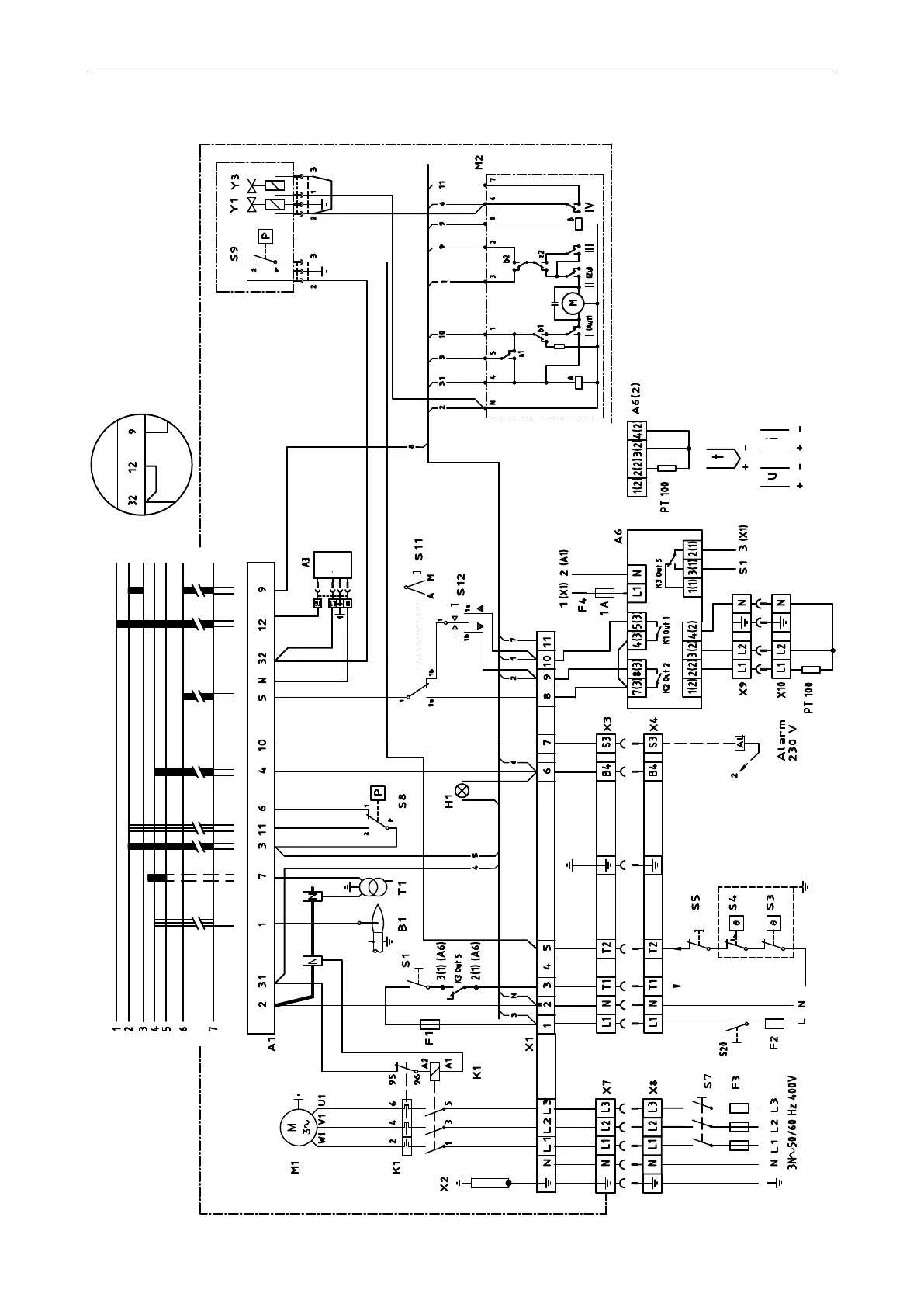
ELECTRIC EQUIPMENT
Wiring diagram LMG22 (BG550/BG550LN/BG650) Modulating with R316
1(2)
Design without A3

Table of Contents

Related product manuals