EasyManua.ls Logo

Bernhard Anglemaster 3000 - Wiring Diagrams

Bernhard Anglemaster 3000
41 pages
Print Icon
To Next Page IconTo Next Page
To Next Page IconTo Next Page
To Previous Page IconTo Previous Page
To Previous Page IconTo Previous Page
Loading...
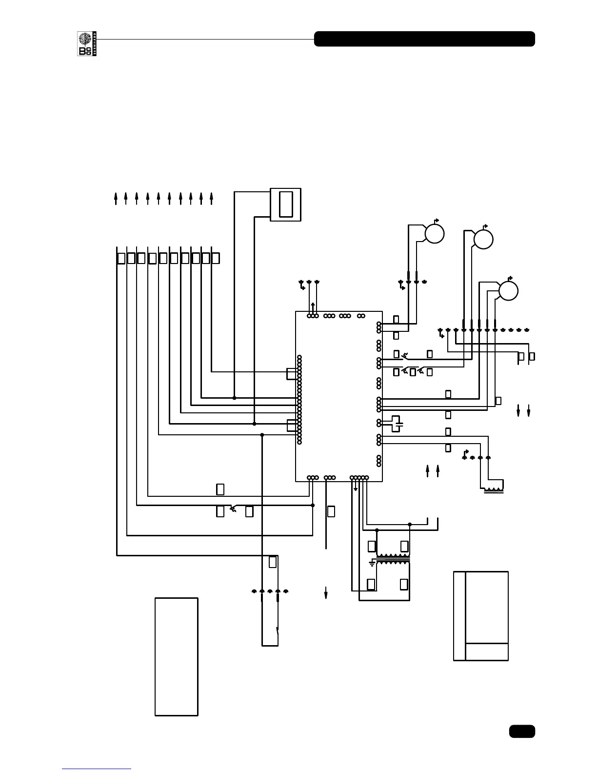
8. Wiring Diagrams
Page
Sheet 1 ________________________________________________ 35
Sheet 2 ________________________________________________ 36
Sheet 3 ________________________________________________ 37


       





























 
 
















       






























 









SHEET 1
35
ANGLEMASTER AM3000
© Bernhard and Company Limited

Related product manuals