EasyManua.ls Logo

COZY CF403D-H - Wiring Schematics

COZY CF403D-H
28 pages
Print Icon
To Next Page IconTo Next Page
To Next Page IconTo Next Page
To Previous Page IconTo Previous Page
To Previous Page IconTo Previous Page
Loading...
1018029-E 
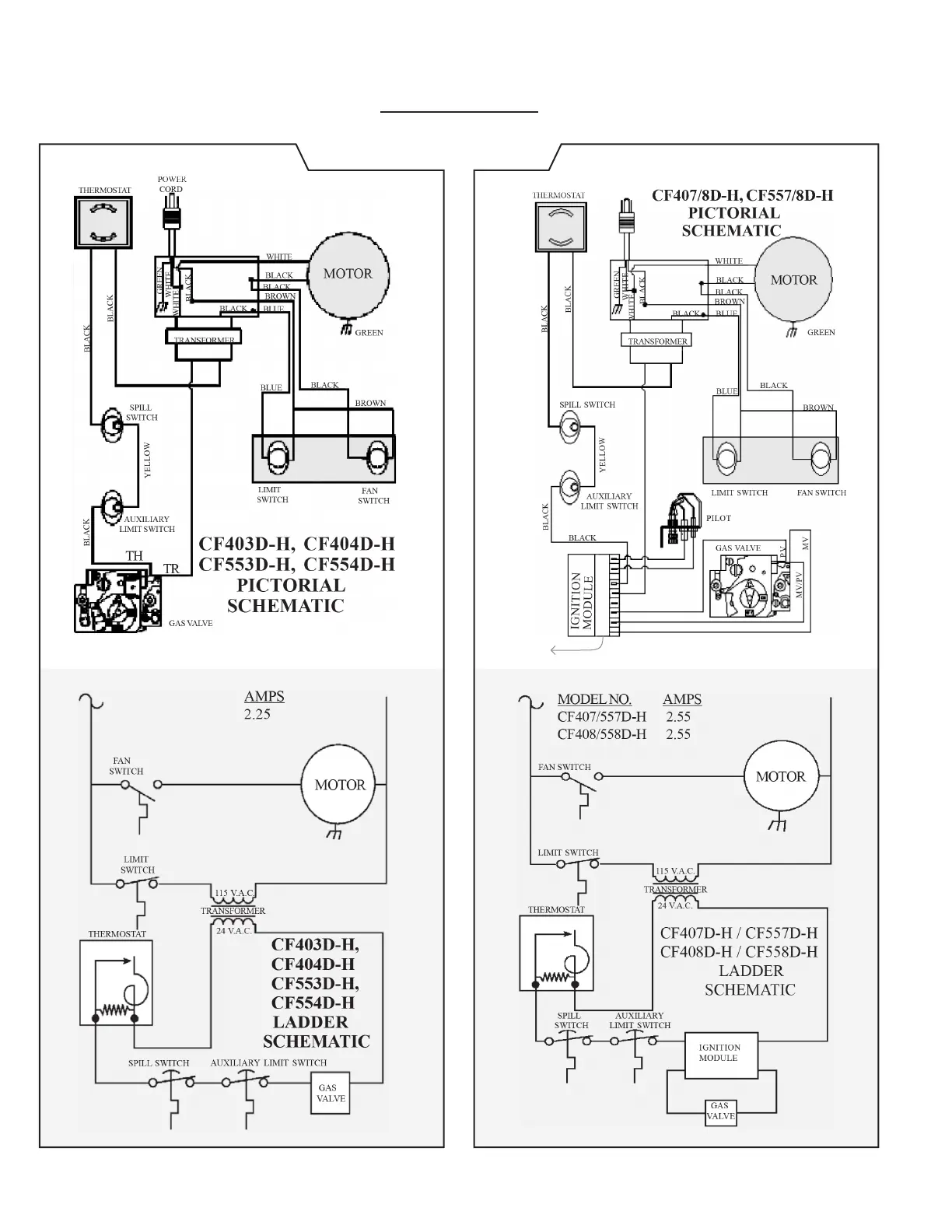
WIRING SCHEMATICS
Standing Pilot Models IID Models
1-
2-
3-
4-
5-
6-
7-
8-
9-
1. Spark
2. Sense
3. 24V
4. 24V
5. Gnd.
6. Gnd. (Burner)
7. PV
8. MV/PV
9. MV