EasyManua.ls Logo

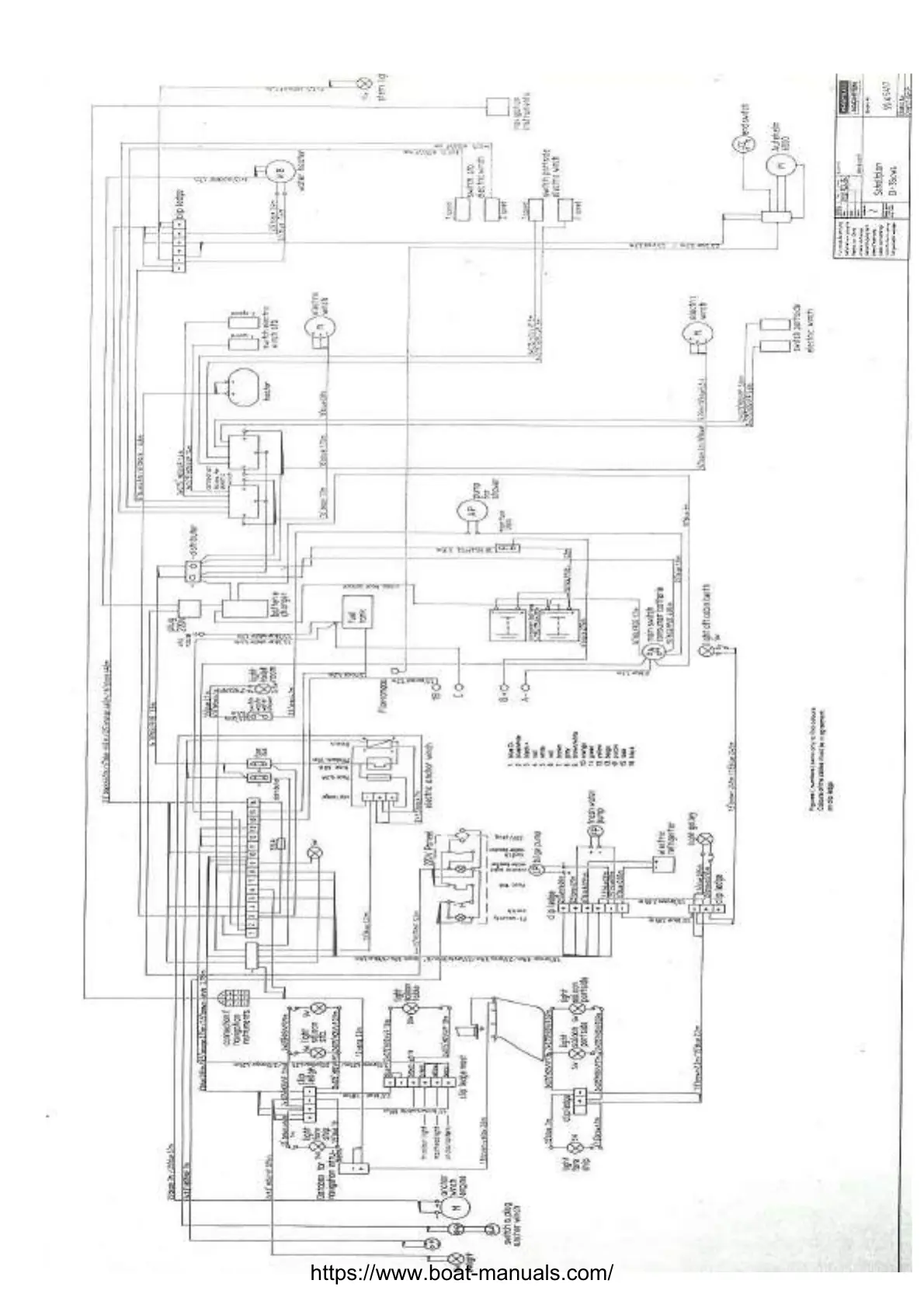
Dehler 35 cws - Switches & fuses; Main & secondary electrical distribution blocks

Dehler 35 cws
51 pages
Print Icon
To Next Page IconTo Next Page
To Next Page IconTo Next Page
To Previous Page IconTo Previous Page
To Previous Page IconTo Previous Page
Loading...
https://www.boat-manuals.com/

Related product manuals