EasyManua.ls Logo

Dell PowerConnect 8132 - Cos Configuration Example

Dell PowerConnect 8132
1294 pages
To Next Page IconTo Next Page
To Next Page IconTo Next Page
To Previous Page IconTo Previous Page
To Previous Page IconTo Previous Page
Loading...
Configuring Class-of-Service 1157
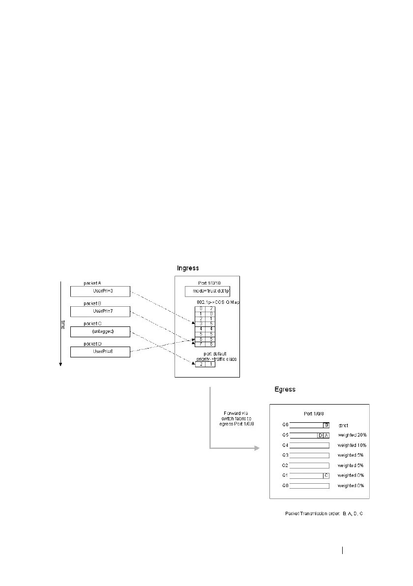
CoS Configuration Example
Figure 41-6 illustrates the network operation as it relates to CoS mapping and
queue configuration.
Four packets arrive at the ingress port te1/0/10 in the order A, B, C, and D.
port te1/0/10 is configured to trust the 802.1p field of the packet, which serves
to direct packets A, B, and D to their respective queues on the egress port.
These three packets utilize the 802.1p to CoS Mapping Table for port
te1/0/10.
In this example, the 802.1p user priority 3 is configured to send the packet to
queue 5 instead of the default queue 3. Since packet C does not contain a
VLAN tag, the 802.1p user priority does not exist, so port te1/0/10 relies on its
default port priority (2) to direct packet C to egress queue 1.
Figure 41-6. CoS Mapping and Queue Configuration

Table of Contents

Other manuals for Dell PowerConnect 8132

Related product manuals