EasyManua.ls Logo

Devatec ELMC 5 - ELMC Wiring Diagrams

Devatec ELMC 5
50 pages
Print Icon
To Next Page IconTo Next Page
To Next Page IconTo Next Page
To Previous Page IconTo Previous Page
To Previous Page IconTo Previous Page
Loading...
24
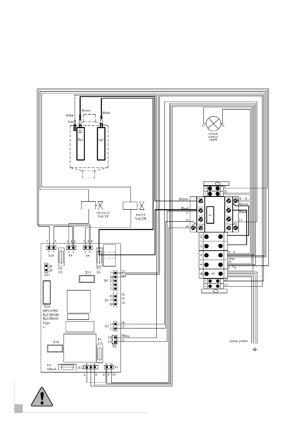
ElectroVap MC
ELMC 5-2 wiring diagram
Electrical Installation
All works concerned with electrical installation must be carried
out by a skilled and qualified personnel.
Through the door
Through the divider
Through unit depth
Application date : 06-11-06
From unit S/N : 100120
25

Related product manuals