EasyManua.ls Logo

DKS 9210 - 115 Vac

DKS 9210
57 pages
Print Icon
To Next Page IconTo Next Page
To Next Page IconTo Next Page
To Previous Page IconTo Previous Page
To Previous Page IconTo Previous Page
Loading...
115 VAC
20 16171819 12131415 11 678910 12345
N.O.COM
INTERLOCK
CURRENT
SENSOR
DOORKING, INC., INGLEWOOD, CA 90301
Title:
Date: Rev.Dwg. No.
P2
1
2
3
4
5
6
7
8
White
Blue
Red
Black
N.O.COM
LIMIT
N.O.COM
MID-STOP
N.O.COM
LIMIT
White
Red
Yellow
White
Red
Black
ALARM
ALARM
RESET
Black
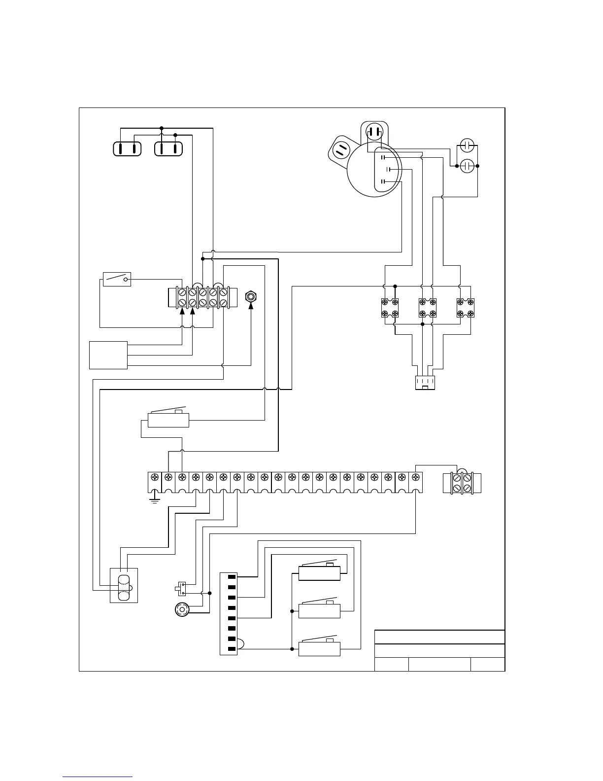
Wiring Diagram Model 9210
115 VAC
A
9210-115-110/05
White
Black
115 VAC
INPUT
Black
White
Green
Black
Black
Black
White
50uf
Power
Switch
50uf
Black
Black
White
Red
Yellow
Orange
Blue
Blue
P1
115 VAC Convenience
Blue
White
Red
Yellow
Motor 2600-278
P6
Page 50 9210-065-H-8-08

Table of Contents

Related product manuals